EasyManua.ls Logo

Midea MS9A-05CR-QD0 - Page 58

Midea MS9A-05CR-QD0
61 pages
Print Icon
To Next Page IconTo Next Page
To Next Page IconTo Next Page
To Previous Page IconTo Previous Page
To Previous Page IconTo Previous Page
Loading...
56
Index 1:
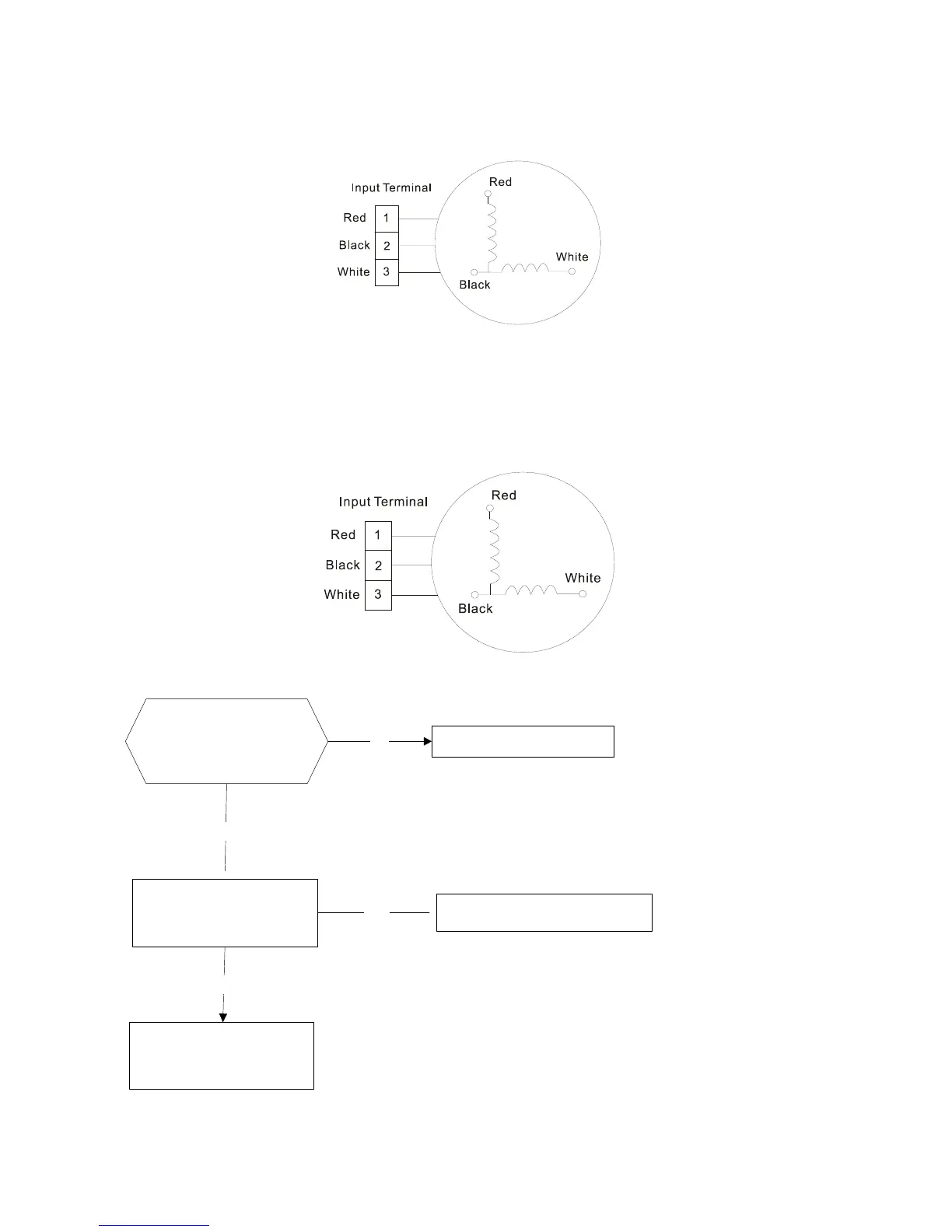
1.Indoor AC Fan Motor
Measure the resistance value of each winding by using the tester.
Index2:
1:Indoor AC Fan Motor
Power on and set the unit running in fan mode at high fan speed. After running for 15 seconds,
measure the voltage of pin1 and pin2. If the value of the voltage is less than 100V(208~240V power
supply)or 50V(115V power supply), the PCB must has problems and need to be replaced.
9.2.4 Open circuit or short circuit of temperature sensors diagnosis and solution
Check the connections
between temperature
sensor and PCB. Are
the connections good?
Correct the connections.
No
Yes
Yes
Replace indoor or outdoor PCB.
Replace the sensor and
check if the problem
happen again?
Check the resistance value
of the sensor via table1
and table 2, is it normal?
No

Related product manuals