EasyManua.ls Logo

Midea MSE-09HR - 7.2 Wiring Diagram

Midea MSE-09HR
48 pages
To Next Page IconTo Next Page
To Next Page IconTo Next Page
To Previous Page IconTo Previous Page
To Previous Page IconTo Previous Page
Loading...
Service manual
13
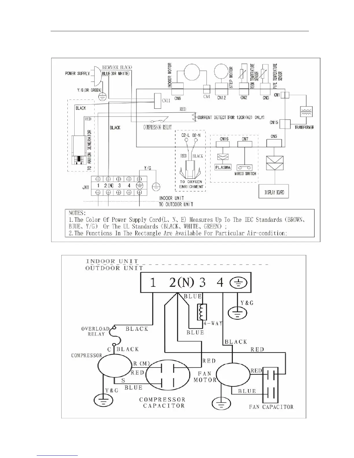
7.2. Wiring diagram
MSE-07CR, MSE-09CR, MSE-12CR

Table of Contents

Other manuals for Midea MSE-09HR

Related product manuals