EasyManua.ls Logo

Midea MUE-24CRN1-Q - Wiring Diagrams

Midea MUE-24CRN1-Q
264 pages
To Next Page IconTo Next Page
To Next Page IconTo Next Page
To Previous Page IconTo Previous Page
To Previous Page IconTo Previous Page
Loading...
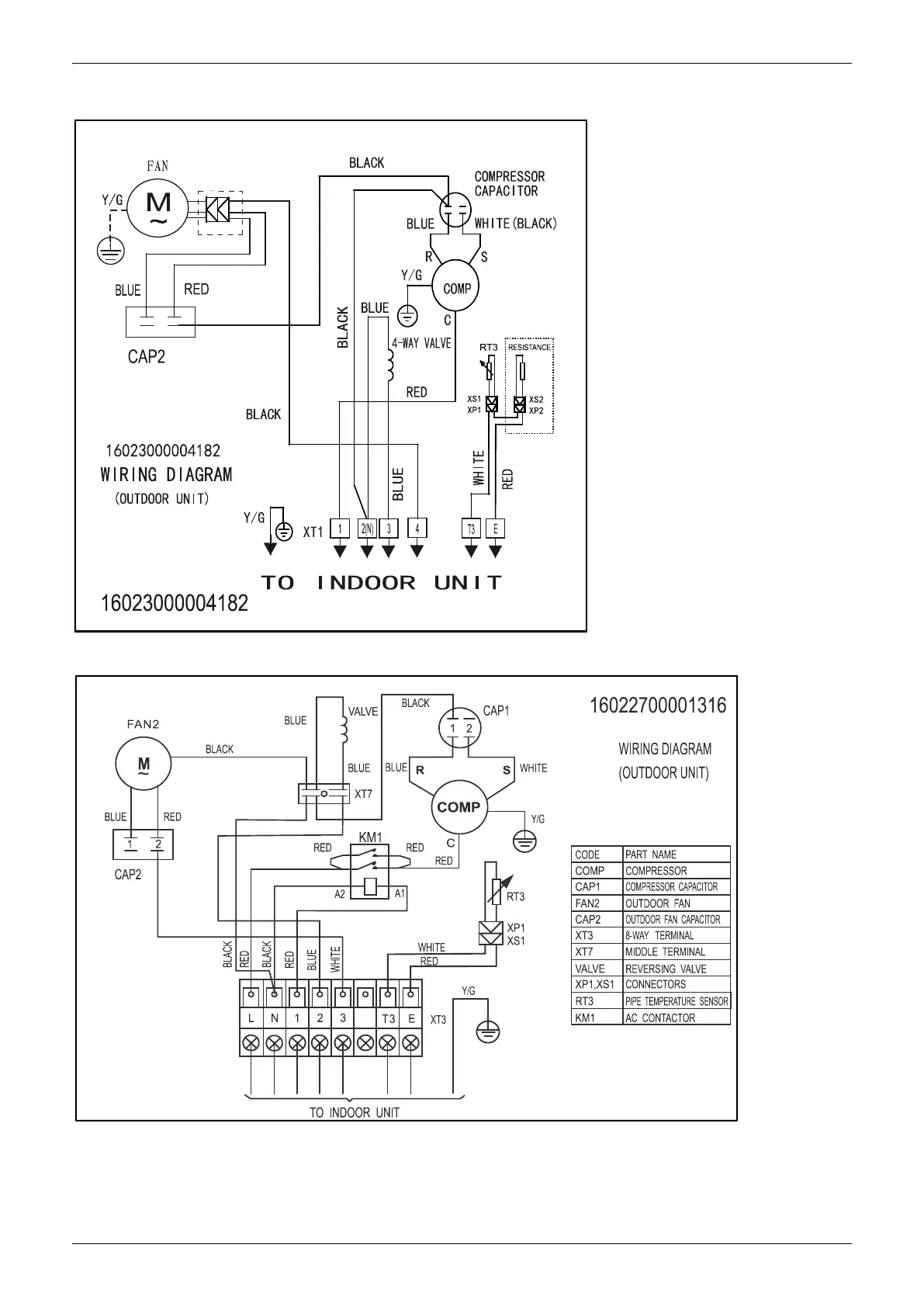
Wiring Diagrams
Outdoor Units 177
14. Wiring Diagrams
MOBA30U-12HN1-Q, MOBA30U-18HN1-Q
MOCA30U-24HN1-Q

Table of Contents

Related product manuals