EasyManua.ls Logo

Mitsubishi SCM60ZD-S - Page 30

Mitsubishi SCM60ZD-S
40 pages
Print Icon
To Next Page IconTo Next Page
To Next Page IconTo Next Page
To Previous Page IconTo Previous Page
To Previous Page IconTo Previous Page
Loading...
-
27
-
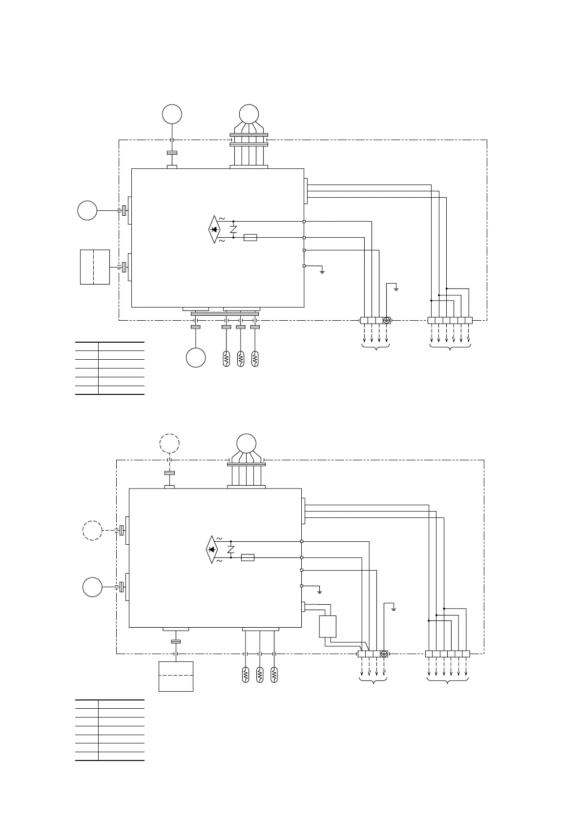
Models STM25ZE-S, 35ZE-S, 50ZE-S, 60ZE-S
Models SRRM25ZE-S, 35ZE-S, 50ZE-S, 60ZE-S
Display
Wireless
R-amp
Display
Wireless
R-amp
DM
DM
FS
FS
Tr
SM
SM
FM
I
FM
I
BK
BK
Printed circuit
board
F
(250V 3.15A)
ZNR
Printed circuit
board
F
(250V 3.15A)
ZNR
13 546
G
2/N
Power line
(Outdoor unit)
13
J
R/L
S/N
Control
box
Control
box
YXZXYZ
BK
RD
T2
T1
Wired remote controller
(Optional parts)
Power line
(Outdoor unit)
Wired remote controller
(Optional parts)
T1
CNG
CNP
CNE
CNQ
CNM
CNU
13 546
G
CNC
1
2/N
3
S/N
J
R/L
CNB
YXZXYZ
T2
Th
I
-A Th
I
-R
1
Th
I
-R
2
Th
I
-A Th
I
-R
1
Th
I
-R
2
Y
BL
Y
BK
RD
WH
WH
BK
RD
Y/G
Y/G
RD
BK
WH
BK
WH
RD
WH
RD
BL
Y
BK
RD
WH
BK
BK
Y/G
OR
WH
BK
Y/G
RD
RD
BK
WH
WH
BK
RD
BK
Color symbol
BL
Y/G
Black
Blue
Yellow/Green
WH White
RD Red
Y Yellow
BK
Color symbol
BL
OR
Y/G
Black
Blue
Orange
Yellow/Green
WH White
RD Red
Y Yellow
CNP
CNE
CNG
CNQ
CNM
CNU
CNB

Related product manuals