EasyManua.ls Logo

Motorola ASTRO XTS 3000 R

Motorola ASTRO XTS 3000 R
52 pages
To Next Page IconTo Next Page
To Next Page IconTo Next Page
To Previous Page IconTo Previous Page
To Previous Page IconTo Previous Page
Loading...
3-3
B+ Routing for
800MHz
Transceiver Boards
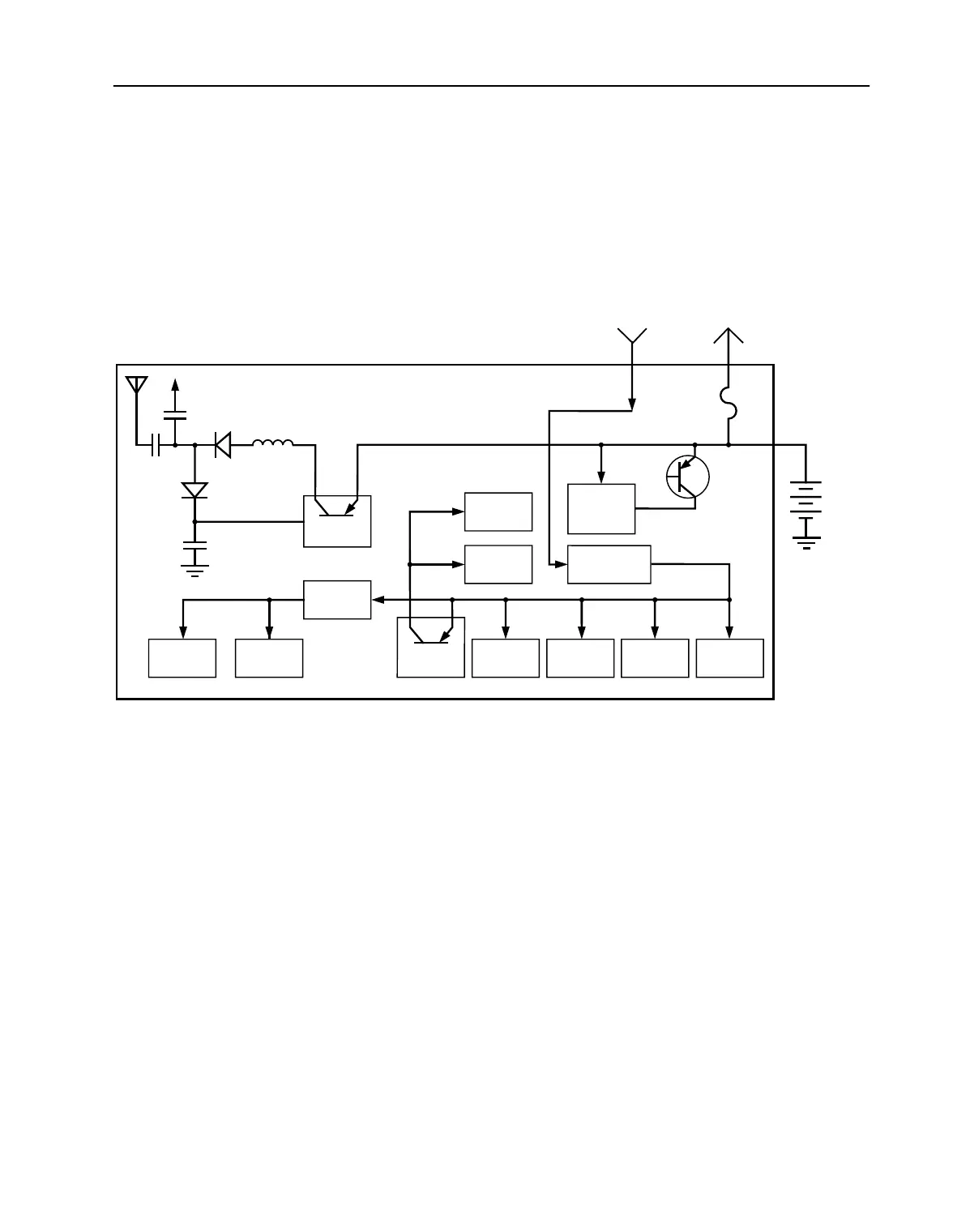
Refer to Figure 3 and the appropriate schematic diagram.
Raw B+ (7.5V) from the battery (Batt B+) enters the radio on the
transceiver board through a 3-contact connector (J3). From J3 it is
routed through four ferrite beads (E1, E2, E3, E4) and applied to the RF
power amplifier (U502) and the ALC IC (U504). Battery B+ is fused and
then routed to the controller board, where it enters on connector J1,
pins 15 and 20. On secure radios, Raw B+ is also routed to the
encryption board so that it can perform key management and other
functions independent of SW B+.
The SW B+ is applied to the 5V regulator (U305) to produce a stable
5.0 volt output. Regulator U305 supplies those circuits which need to
remain on at all times, such as the reference oscillator (U304),
fractional-N synthesizer (U302), D/A IC (U503), and the ABACUS IC
(U401). The D/A IC controls dc switching of the transceiver board. The
SCI signal at U503, pin B4 controls Q503 and transmit 5 volts (T5). The
SC3 signal at U503, pin C4 controls the RX 5V switch in Q503 and the
receive 5 volts (R5). During the receive mode, switch Q503 supplies
regulated 5volts (R5) to the receiver front end.
Ref Osc
U304
ABACUS
U401
D/A IC
U503
Synth
U302
VCOB IC
U303
VCO
U307
5V Regulator
U305
RF PA
Module
U502
RF Amp
U202
Mixer
U205
Q503
ALC
U504
Rx
800MHz Transceiver Board
5V
SW B+ Raw B+
UNSW B+
IF Amp
Q601
MAEPF-25995-O
CR104
L101
CR102
Fuse
Battery
7.5V
+
To/From Controller Board
Figure 3 B+ Routing for 800MHz Transceiver Boards

Other manuals for Motorola ASTRO XTS 3000 R

Related product manuals