EasyManua.ls Logo

MTZ 1220.3 - Page 110

MTZ 1220.3
244 pages
Print Icon
To Next Page IconTo Next Page
To Next Page IconTo Next Page
To Previous Page IconTo Previous Page
To Previous Page IconTo Previous Page
Loading...
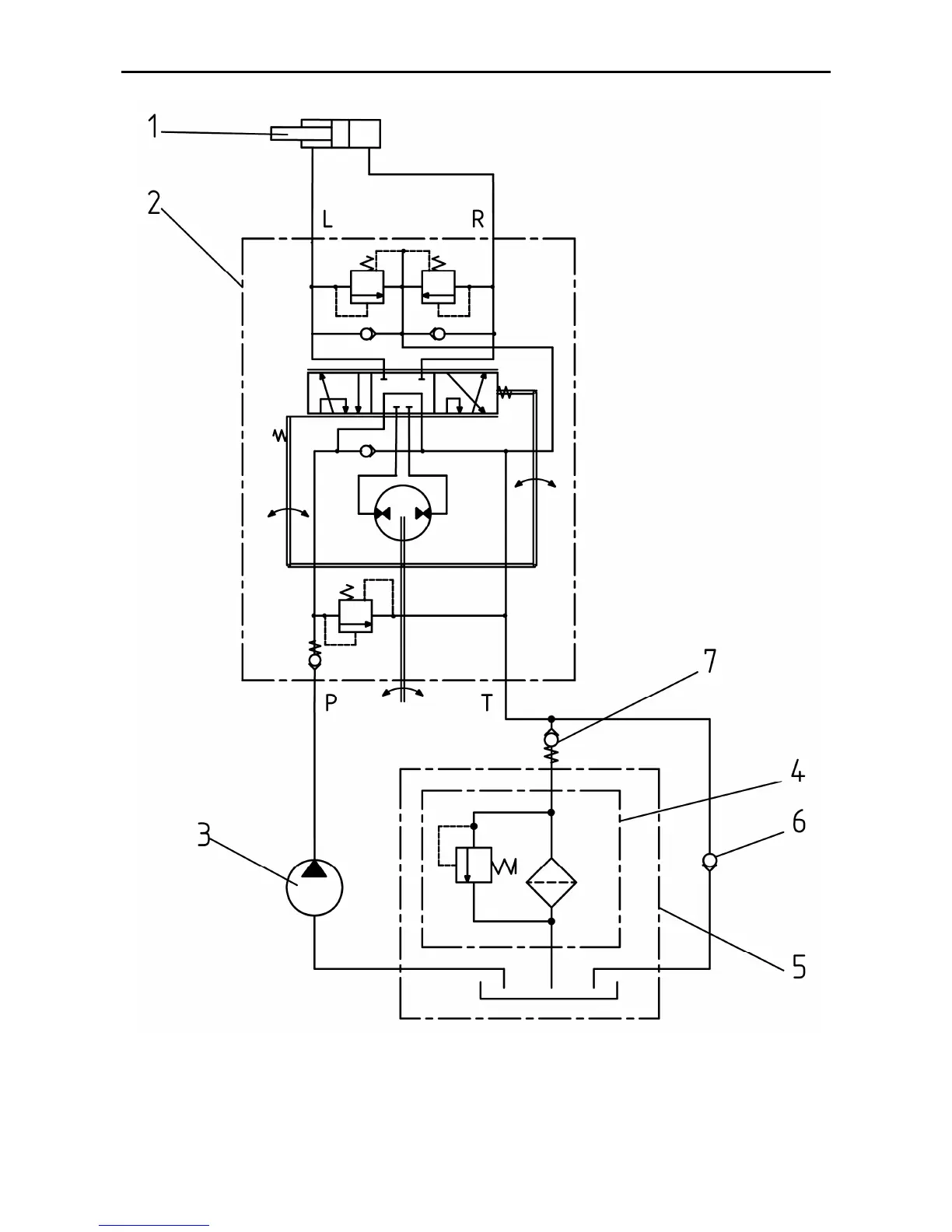
MTZ 1220.1/1220.3 Section D. Construction and Operation
D62
Figure D-40 Hydraulic circuit HSC
1 hydraulic cylinder, 2 dosing pump, 3 gear-type feed pump HSC, 4 - filter, 5 oil tank 6
return valve, 7 - valve
Designation: L – left turn; R –right turn; P – pressure line; T – delivery to the oil tank

Related product manuals