EasyManua.ls Logo

MTZ 1220.3 - Page 78

MTZ 1220.3
244 pages
Print Icon
To Next Page IconTo Next Page
To Next Page IconTo Next Page
To Previous Page IconTo Previous Page
To Previous Page IconTo Previous Page
Loading...
MTZ 1220.1/1220.3 Section D. Construction and Operation
D30
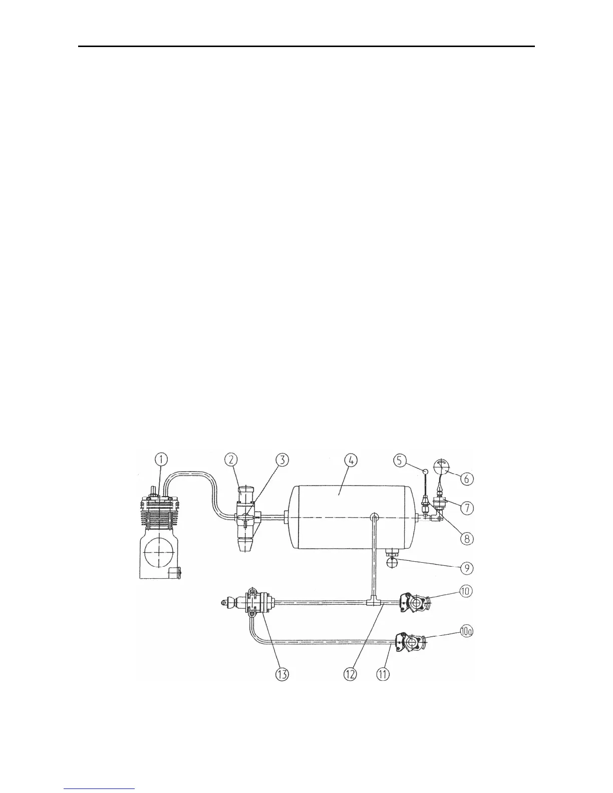
through the fed duct (12). On stepping the
brake pedals or applying the parking
brake, compressed air is delivered to the
trailer through the brake valve (13) and
control duct (11). The air distributor on
the trailer operates to feed the com-
pressed air from the trailer bottle into the
brake chambers that causes the braking
of the trailer.
The direct brake control is
achieved through the pressure increase
in the control duct (11) up to 6.5…8.0
kgf/cm
2
when braking the tractor. As this
takes place, the feed duct (12) remains
under pressure, and compressed air sup-
ply to the trailer’s pneumatic system is
still retained.
The automatic brake control
(automatic braking) is effected due to a
pressure drop in the trailer feed duct in
case of rupture of the coupling and de-
tachment of the trailer.
The coupling ducts are fitted with
coupling valve-type heads (10) at their
ends. The valve of the coupling heads
prevents the exit of air when the pneu-
matic drive is used with no trailer at-
tached (for example, when inflating tyres)
and in case of emergence detachment of
the trailer. On coupling the duct of the
tractor with that of the trailer, the coupling
head valve opens to ensure the passage
of compressed air from the tractor’s
pneumatic drive to the trailer. The con-
necting ducts should be couple together
at zero pressure in the tractor air bottle
(4).
The air pressure in the bottle (4) is
monitored by the air pressure indicator (6)
and red indicator lamp of air emergency
pressure (5) (installed in the dashboard),
air pressure sensors (7) and air emer-
gence pressure sensor (8).
The air bottle (4) is provided with
the cock (9) for draining condensate. To
drain condensate move the pusher ring
aside and upwards.
The air intake from the pneumatic
actuator (for inflating the tyres, etc.) is
performed through the air bleeder valve
(3) of the pressure regulator (2).
Double-Line Pneumatic Actuator of the Trailer Brakes
Fig.D-21.4. Double-line pneumatic actuator of the trailer brakes
1 compressor; 2 – pressure regulator; 3 air bleeder valve; 4 air bottle; 5 emergence pressure indica-
tor light; 6 pressure indicator; 7 – pressure sensor; 8 emergence pressure sensor; 9 condensate drain
cock; 10, 10a – coupling heads; 11 – control duct; 12 – feed duct; 13 – brake valve.