EasyManua.ls Logo

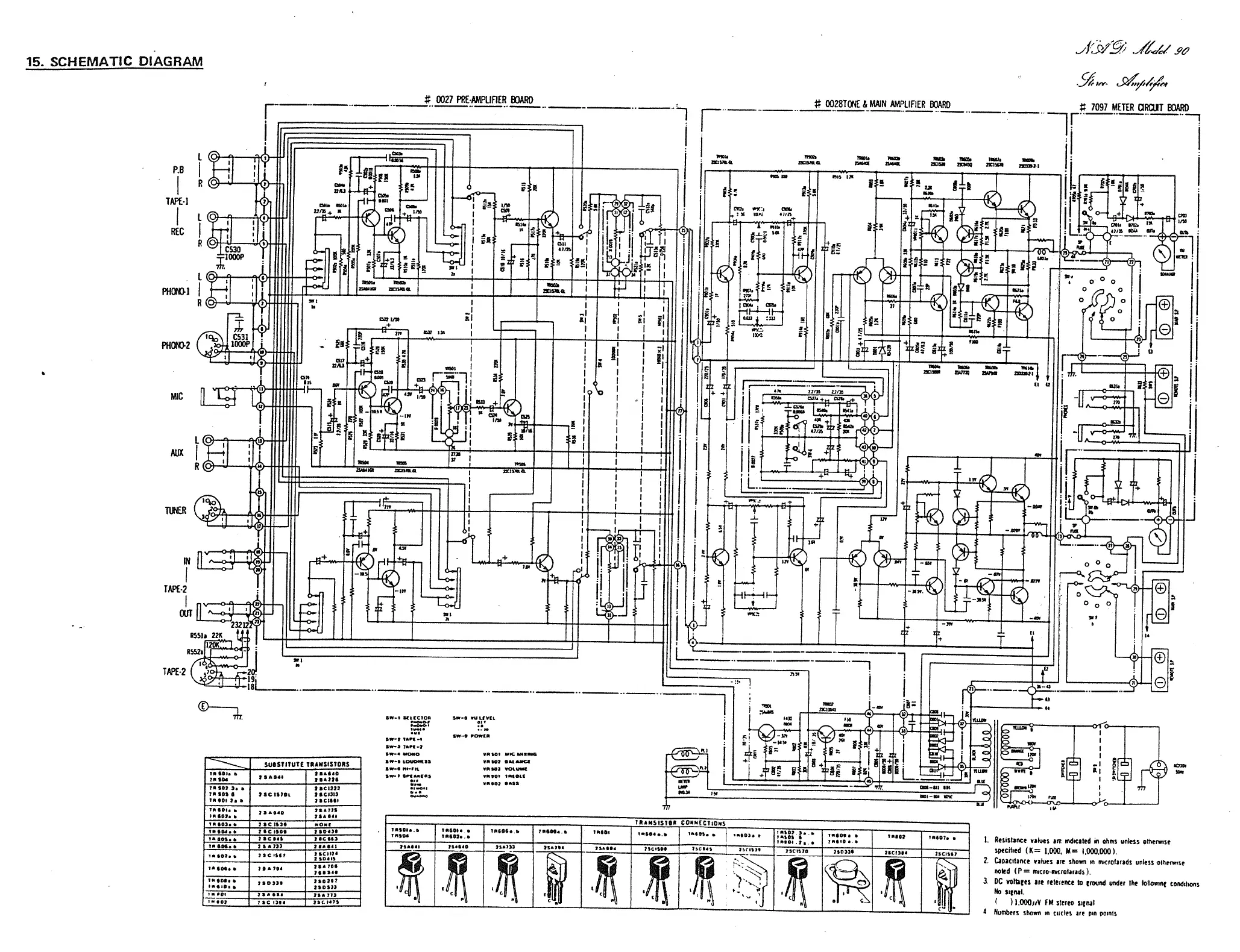
NAD 90 - Schematic Diagram; Resistor Value Notes; Capacitance Value Notes; DC Voltage Measurement

NAD 90
7 pages
Print Icon
To Previous Page IconTo Previous Page
To Previous Page IconTo Previous Page
Loading...
r
t
I
czu,_
i
-L
i
:Lr
L...
_______
____
___
____
+—
T
71
m.
ITEtfis
L.
_____
_____
0027
PIlE-AMPliFiER
R)ARD
_____
_______
_____
0028TiE
&
MAIN
AMPLIFIER
BOARD
71
-6
I_4
l-J
mm
27
mime
wI.
.5
(_4
7097
METER
RIJT
BOARD
11171)’
mm
mm
mm
mm
mm
mm
mm
n
ai
a
c,
lit
it
‘I’m
15.
SCHEMATIC
DIAGRAM
P.8
TAPE-I
REC
R._
1
c
5
•f
PHI
NF
,
c
C531
PflONO-2
TER
TAPE-2
nfl:i
4
I
II-4o4;
R]
TAPE
2
ç
19j
Is
a
1175
S
R
A
lIlt
711
100
a
0
j_
a
its
VA)
its
itt.
11
1:
---r----
-
I
I
I
a’
I
I
I
I
110
f7
I
--c)
$..VI11A
a
Lit.
-
Sn.
‘1
an,..
mis
II
it
____
Ij
1
I
__
1•
+
--
+
SW-I
1(1(CT04
0w4
14114-I
1w-A
4.110-)
Iw-4
740110
1w-I
1071041(15
Sw—I
40-In
1w-I
Sflfl(01
7
+
-----no
000
EZ
SUISOIIUTE
TRANSISTORS
10101.
5
105440
II
104
75)77
TI
$02.).
SIC.)))
111014
SSclllOt
)ICISI)
40007
7.5
71(1111
7.70...
755775
41407.1
71*044
40005.5
2
SC
1)4
0WI
11014.7
70(4100
7504)0
l40$5
ISCIII
7OCt43
4.405.
71*,))
7I04I
,.0,..
SACIIS)
7OCt47)
2
30441
1101.5
71*744
7I.0l
750144
4010,
SIC
*114044
00001
IILIOCI
va_I
VOL
_I.,
1M040
V..,,
DAIS
IL
p;;
7134
V
1170445
1.110..
10004
IN
007
710734
110747
7103)3
0*114
‘177
IC
204
nut
____
lit
-
04.
I
_01I
Ill
017.-it
1114
I
ti
___________
70*347151111
CONNtCTIONS
44107...
10501.
5
40410...
10504.5
111101
,0•04...
31m’E1
‘370)4
::::i
..o..
.
11047
411)04
411507...
10)047.5
10400
3$*$41
4)77*4
3)5)33
73*7)4
710404
7*44304
1OCt41
lVrll3,
1*47470
7103)4
7OCt50)
21(7757
j-I
r(
I
I.
ResIstance
vah,e
uT
mdicuted
to
ohms
unIes
otherwise
specdted
(5
I,ObG,
M
1000,000).
2.
CSOlCII)IlCe
vibes
074
01701111
III
ITIIC,Ot)l)dS
unls5
OtII4lW13(
nokd
(P
=
07(40-014
ISlands
1.
a
oc
voie
ire
telel4nce
II
around
under
the
toIIowm
CD*dItIO4,S
No
s’tnaL
I
1.000,iY
FM
sid1eS
I
Numhees
ShOW)
Ill
CIICI5
SIC
Ifl
4011117

Related product manuals