EasyManua.ls Logo

NARVI NM 450 - Page 44

NARVI NM 450
Print Icon
To Next Page IconTo Next Page
To Next Page IconTo Next Page
To Previous Page IconTo Previous Page
To Previous Page IconTo Previous Page
Loading...
NARVI MINEX
PE
L1
N
230V 1N~
L1 L2
L3
N
2
230V 50Hz
12 22
32
11 21
31
TR
TB
N
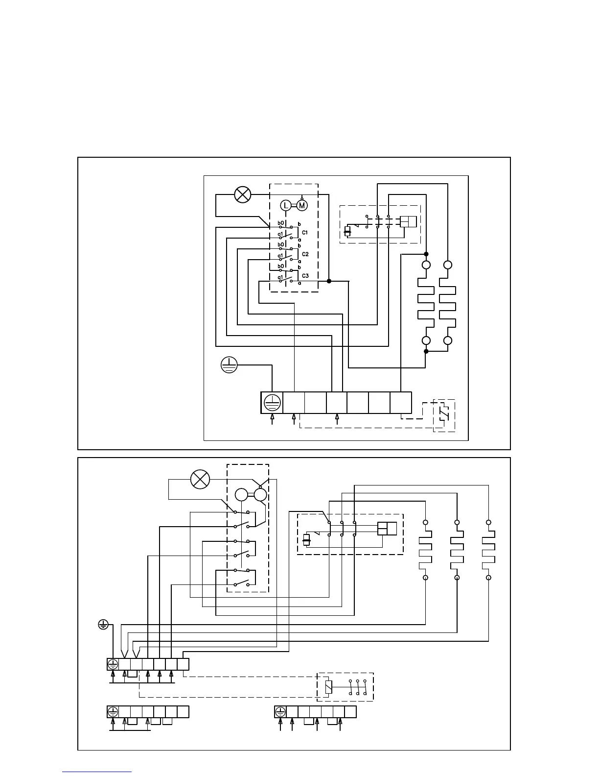
14. SCHEMAT ŁĄCZY ELEKTRYCZNYCH:
Przy mierzeniu rezystancji izolacji może występować wyciek z powodu wilgotności
znajdującej się w izolacji a pobieranej z powietrza podczas składowania i transportu.
Wilgotność ta odparuje po 1-2 podgrzewaniu kamionki elektrycznej.
Zabrania się podłączenia kamionki elektrycznej do sieci przy pomocy
ochronnego urządzenia odłączającego!
Umiejscowienie połączeń na schemacie (elektrycznym) jest orientacyjne.
NARVI NM
TR
TB
21 3111
12 22 32
N L1 L2 L3 2
A B C
b0
b
a
a1
b
b0
a1
a
b0
b
a
a1
L M
SÄHKÖLÄMMITYKSEN OHJAUS
400V 3N~
ALTERNERING AV ELVÄRME
230V 50Hz
CONTROL OF ELECTRIC HEATING
STEUERUNG DER ELEKTRISCHE HEIZUNG
УПРАВЛЕНИЕ ЭЛЕКТРОНАГРЕВОМ
N
N L1 L2 L3 2
230V 1N~, max 9kW/40A
N
N L1 L2 L3 2
230V 3~
N
STEROWANIE NAGRZEWANIEM
ELEKTRYCZNYM

Related product manuals