EasyManua.ls Logo

NARVI NM 600 - Page 32

Default Icon
Print Icon
To Next Page IconTo Next Page
To Next Page IconTo Next Page
To Previous Page IconTo Previous Page
To Previous Page IconTo Previous Page
Loading...
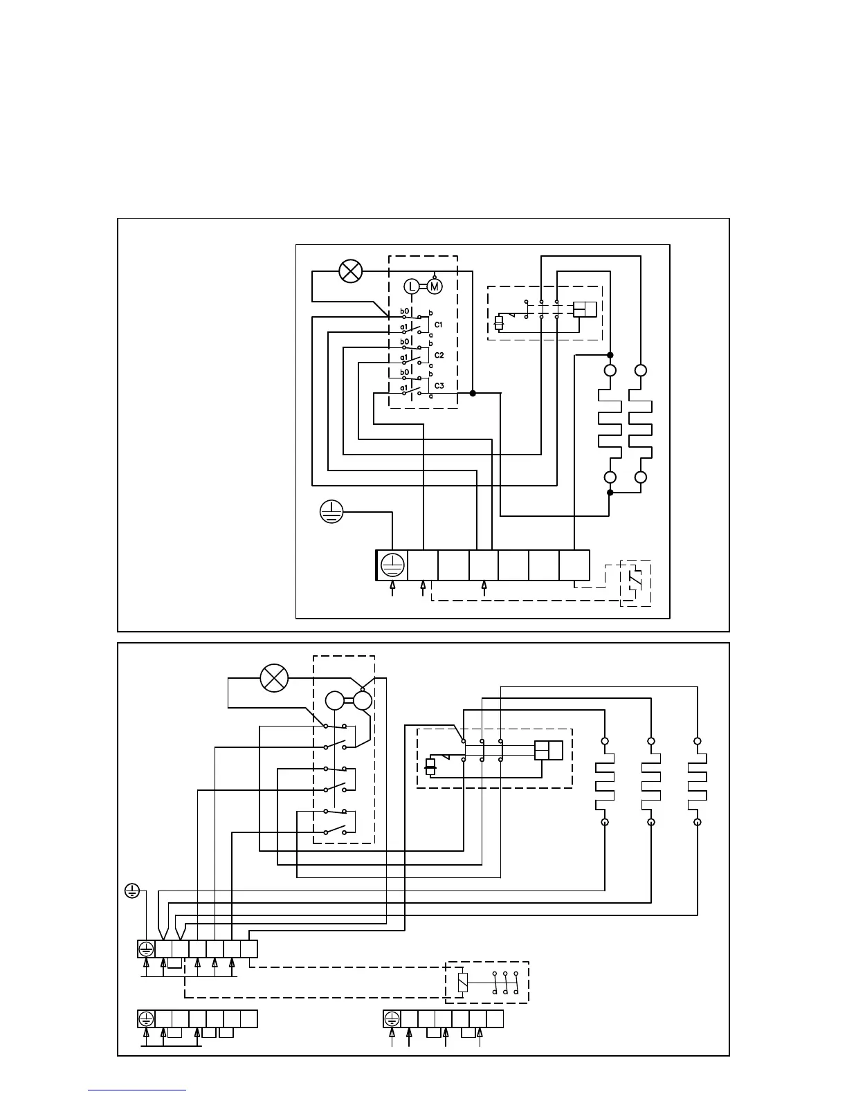
14. СХЕМА ЭЛЕКТРОСОЕДИНЕНИЙ:
При замере сопротивления изоляции может выявиться влага, вызванная впитыванием влаги из
окружающем воздуха изоляционным материалом. во время складирования и транспортировки.
Влага испариться после 1-2 разогреваний каменки.
Запрещается подключать электрокаменку к сети через защитное отключающее стройство!
Расположение соединителей в схеме электрических соединений примерное.
NARVI MINEX
NARVI NM
TR
TB
21 3111
12 22 32
N L1 L2 L3 2
A B C
b0
b
a
a1
b
b0
a1
a
b0
b
a
a1
L M
SÄHKÖLÄMMITYKSEN OHJAUS
400V 3N~
ALTERNERING AV ELVÄRME
230V 50Hz
CONTROL OF ELECTRIC HEATING
STEUERUNG DER ELEKTRISCHE HEIZUNG
УПРАВЛЕНИЕ ЭЛЕКТРОНАГРЕВОМ
N
N L1 L2 L3 2
230V 1N~, max 9kW/40A
N
N L1 L2 L3 2
230V 3~
N
PE
L1
N
230V 1N~
L1 L2
L3
N
2
230V 50Hz
12 22
32
11 21
31
TR
TB
N

Related product manuals