EasyManua.ls Logo

Norcold DE-0251 - Installation; Refrigerator Placement and Clearance

Norcold DE-0251
12 pages
Print Icon
To Next Page IconTo Next Page
To Next Page IconTo Next Page
To Previous Page IconTo Previous Page
To Previous Page IconTo Previous Page
Loading...
6
Installation
The refrigerator should be located and secured on a solid surface in the vehicle.
Before installing the refrigerator into the opening, make sure the DC supply is properly
connected. In many cases, the DC supply can be connected from outside the vehicle
by means of the baggage or access door.
Measure the opening to determine if you have proper clearance for installation.
Additional insulation space around the refrigerator is not necessary.
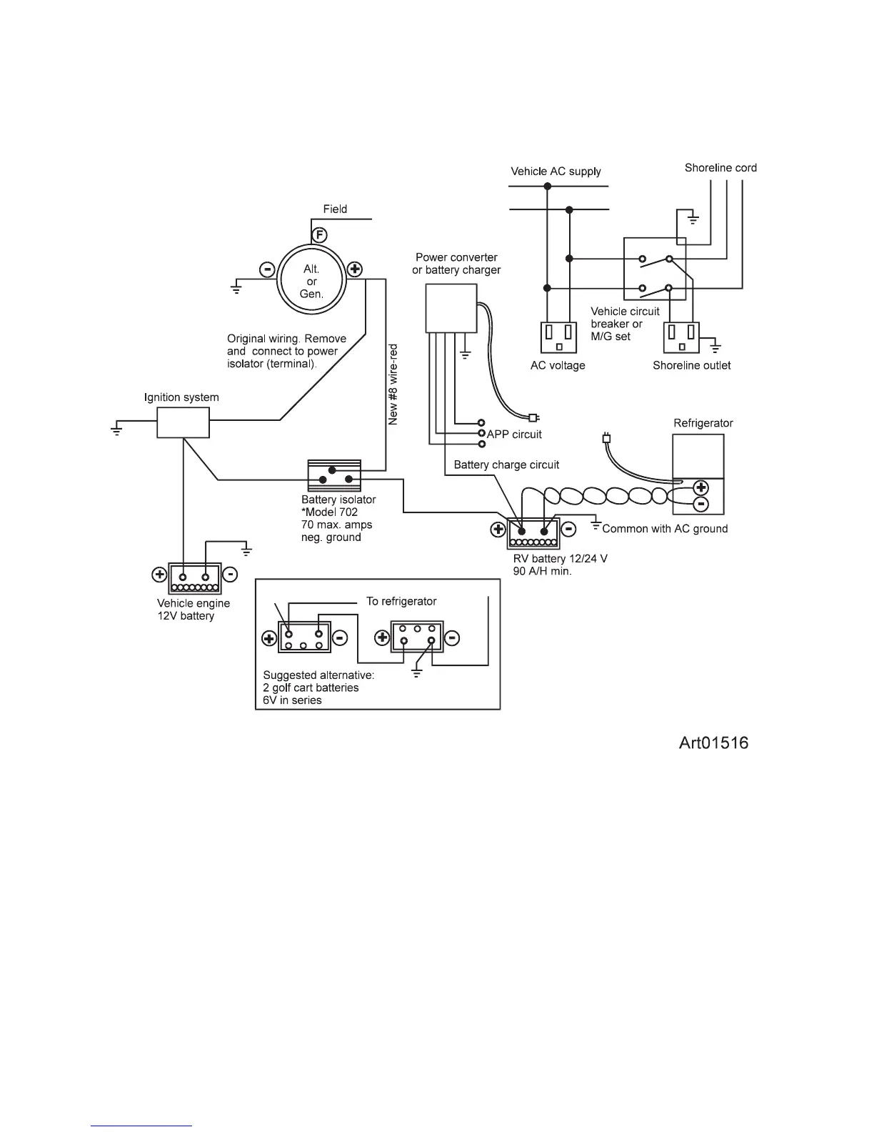
For your reference
The wiring diagram shown below is recommended for dual battery hookup (See
Art01516)
.
*Recommended source:
Sure Power Industries, Inc.
1-800-845-6269
www.Surepower.com

Related product manuals