EasyManua.ls Logo

ODES WORKCROSS UTV650 - Page 88

Default Icon
231 pages
Print Icon
To Next Page IconTo Next Page
To Next Page IconTo Next Page
To Previous Page IconTo Previous Page
To Previous Page IconTo Previous Page
Loading...
6.ELECTRICAL SYSTEM
6-8
PROCEDURES
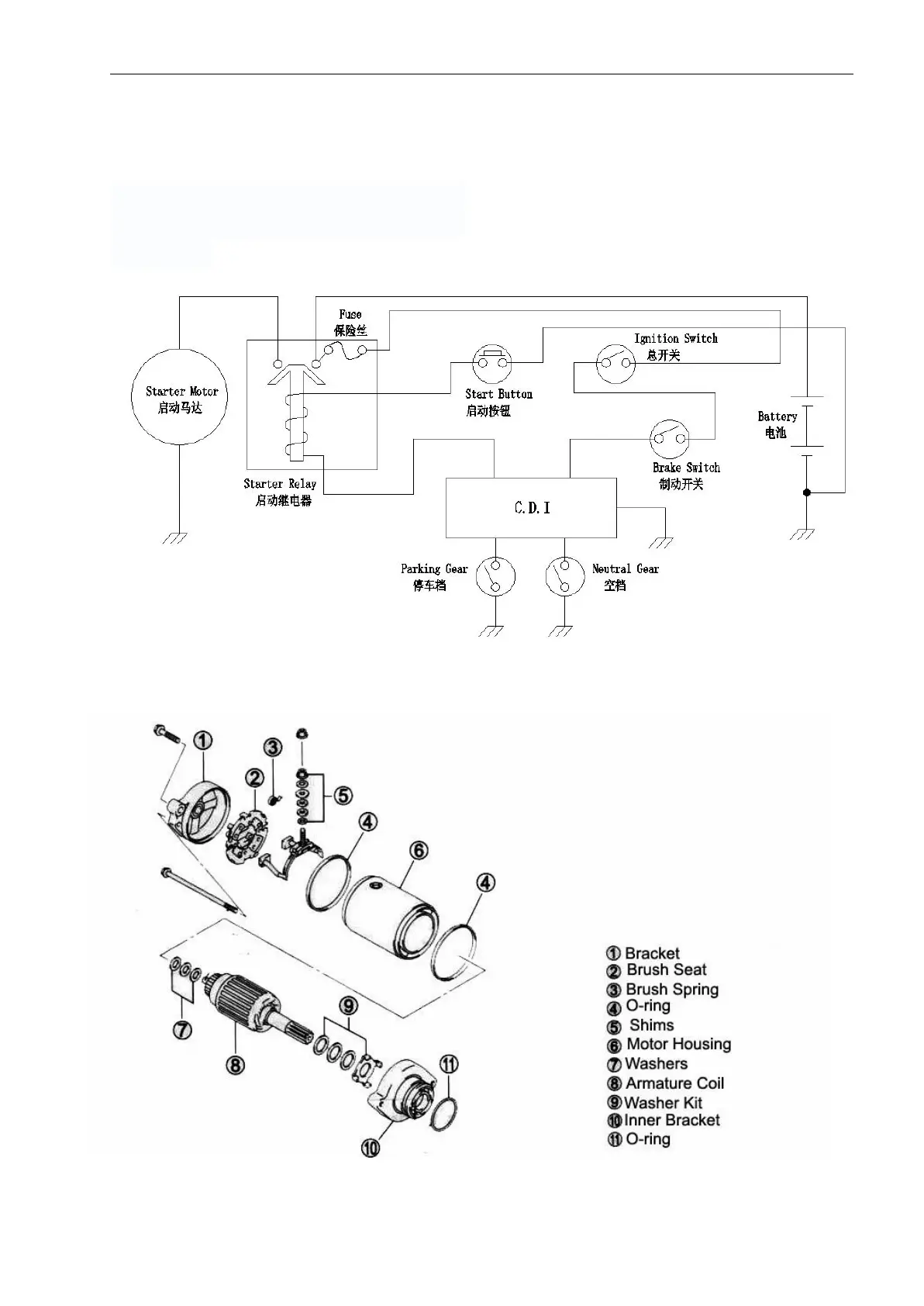
STARTER SOLENOID
Starter Solenoid Access
The starter solenoid is located beside the
fuse box and the battery , underneath
driver's seat.
Starter motor

Related product manuals