EasyManua.ls Logo

onsen 5L - Page 54

onsen 5L
64 pages
Print Icon
To Next Page IconTo Next Page
To Next Page IconTo Next Page
To Previous Page IconTo Previous Page
To Previous Page IconTo Previous Page
Loading...
54
onsenproduits.ca
800-996-5559
support@onsenproduits.ca
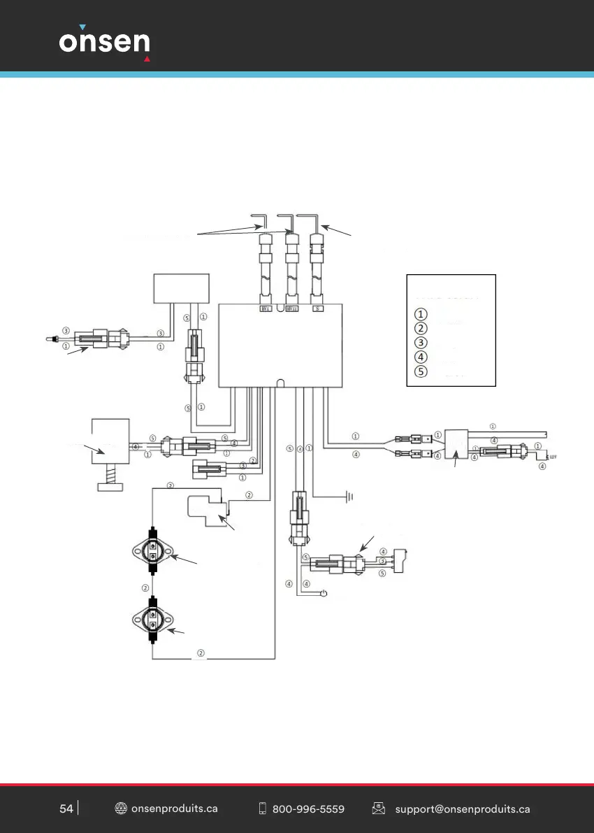
Tiges d’allumage
Boîtier de côntrole
d’allumage
Capteur de amme
Noir
Bleu
Blanc
Rouge
Jaune
Coleur du l :
Convertisseur électrique
Microinterrupteur
Ground
Button On/O
Capteur de
température
Solénoide
Protection
anit-basculement
Contrôleur de
temperature 1
Contrôleur de
temperature 2
LCD

Related product manuals