EasyManua.ls Logo

Panasonic CS-E21NKR - Cu-E21 Nkr

Panasonic CS-E21NKR
205 pages
Print Icon
To Next Page IconTo Next Page
To Next Page IconTo Next Page
To Previous Page IconTo Previous Page
To Previous Page IconTo Previous Page
Loading...
38
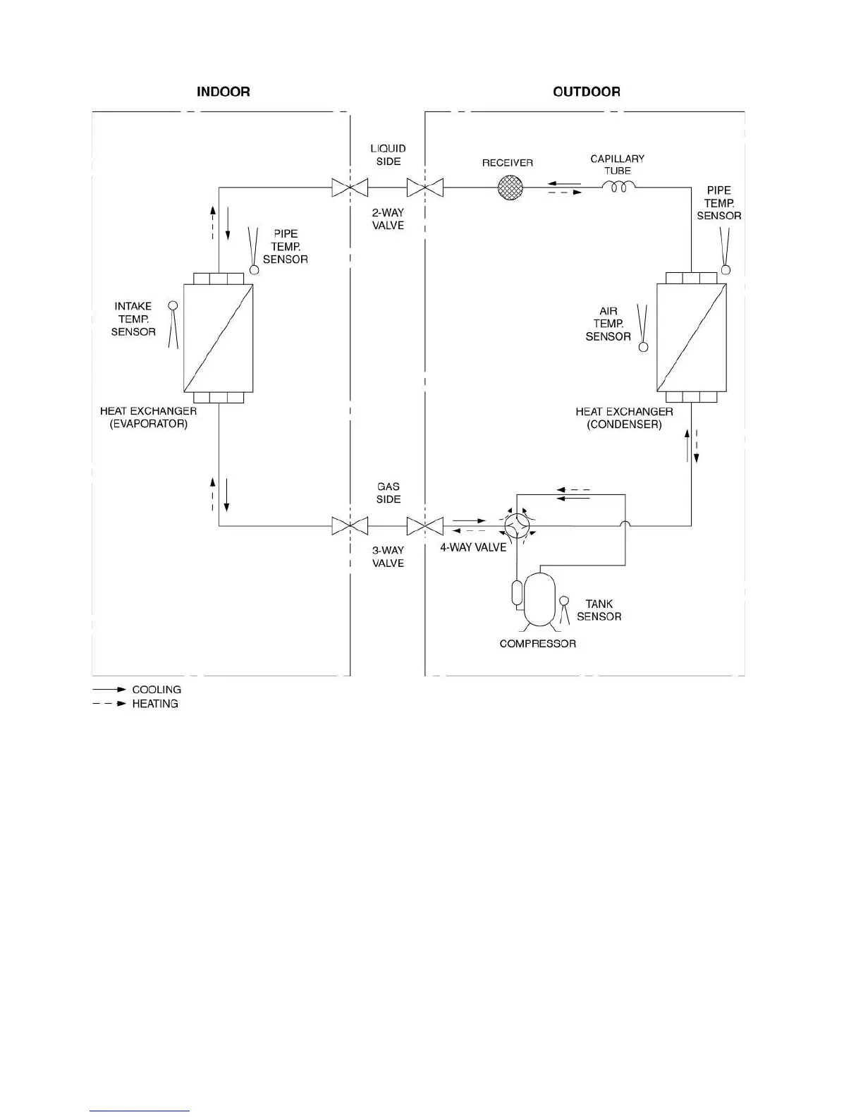
6.4 CU-E21NKR

Table of Contents

Other manuals for Panasonic CS-E21NKR

Related product manuals