EasyManua.ls Logo

Panasonic CS-V9BKPG - Wiring Diagram; Wiring Diagram (CS-V9 BK; CU-2 V14 BK)

Panasonic CS-V9BKPG
95 pages
Print Icon
To Next Page IconTo Next Page
To Next Page IconTo Next Page
To Previous Page IconTo Previous Page
To Previous Page IconTo Previous Page
Loading...
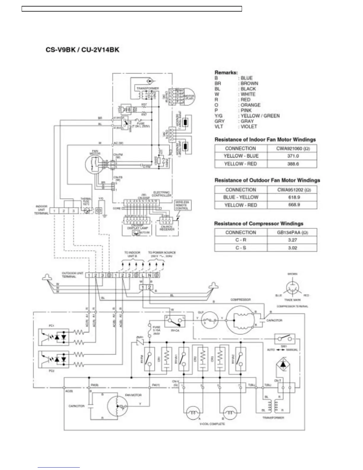
7 Wiring Diagram
22
CS-V9BKPG CU-2V14BKP5G / CS-V9BKPG CU-2V18BKP5G / CS-V9BKP G CU-3V20BKP5G / CS-V7BKP G CU-2V19BKP5G / CS-V12BKPG

Related product manuals