EasyManua.ls Logo

Panasonic SB-VK72

Panasonic SB-VK72
148 pages
To Next Page IconTo Next Page
To Next Page IconTo Next Page
To Previous Page IconTo Previous Page
To Previous Page IconTo Previous Page
Loading...
12
11
10
2
4
6
8
9
7
5
3
1
12
11
10
2
4
6
8
9
7
5
3
1
1
2
3
6
5
4
1
2
3
6
5
4
uP_GND
MOTOR_10V
+9.0V
-9.0V
DVD_PCONT
TL_GND
DVD_AC
GND2
DGND
CD8V
D+5V
SW5V
FAN
+15V
CENTER
LOW_RIN
LS
RS
TGND
MUTE_H
DCDET
AGND
FRR
FRL
FL
FR
MUTE_A
FAN
S_WOOFER
OUTFL
+9.0V
-9.0V
MUTE_SUR
MUTE_SUB
MUTE_C
S_WOOFER
RSURR
+9.0V
FL
FR
CENTER
-9.0V
RSURR
LSURR
D+5V
LSURR
DVD_PCNT
CD8V
DVD_AC
MOT10V
+9.0V
-9.0V
SW5V
+15V
CENTER
DCDET
MUTE_H
OUTFR
OUT_LS
OUT_RS
OUT_SW
OUT_C
-9.0V
R2862
0
R2624
0
C2606
50V10
R2118
1K
C2119
50V4.7
R2509
10K
R2218
1K
Q2818
B1GFGCAA0001
MUTING SWITCH
R2857
56K
R2842
3.3K
CN2801
C2968
1
C2860
50V4.7
R2306
1.8K
C2332
1
C2875
1
R2618
1K
C2515
50V10
R2511
1K
C2502
16V10u
R2226
0
R2622
3.9K
R2853
56K
C2862
50V4.7
C2517
50V0.47
C2219
50V4.7
R2219
220K
Q2819
B1GFGCAA0001
MUTING SWITCH
C2410
50V1
R2090
0
C2605
100P
R2856
56K
C2865
50V4.7
R2921
3.3K
C2335
1
R2095
0
C2969
1000P
R2507
1K
R2227
0
C2131
50V1
Q2822
B1GDCFGA0018
MUTING SWITCH
IC2815
KIA4558FEL
DUAL OP AMP
R2510
18K
R2855
56K
R2310
270
R2407
56K
Q2825
B1ABEB000002
SWITCH
R2228
0
C2864
50V22
R2623
18K
R2128
0
Q2823
B1GDCFGA0018
MUTING SWITCH
R2410
270
R2126
0
R2620
56K
C2310
50V1
R2307
56K
R2615
6.8K
C2603
50V3.3
R2406
1.8K
R2508
56K
CN2802
Q2820
B1ABEB000002
MUTING SWITCH
C2604
1000P
R2619
56K
R2506
270
C2406
50V2.2
R2854
56K
C2306
50V2.2
R2841 1K
R2119
220K
R2852
56K
R2127
0
Q2815
C2231
50V1
C2964
100P
C2602
1
R2616
56K
R2848
1K
C
SUB
FR_L
FR_R
HPOUT_FL
HPOUT_FR
R2221
27K
C2221
100P
C2873
0.01
R2220
3.3K
IC2811
C0AABA000009
DUAL OP AMP
C2121
100P
C2872
0.01
C2220
50V4.7
C2120
50V4.7
R2120
3.3K
C2222
100P
C2122
100P
R2121
22K
+9.0V
-9.0V
-9.0V
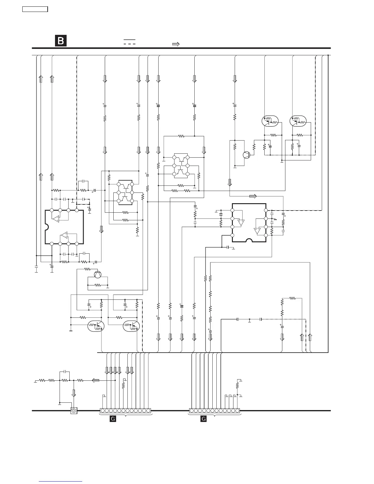
MAIN CIRCUIT
SCHEMATIC DIAGRAM - 13
Q2815, Q2816
B1GDCFGA0018
MUTING SWITCH
Q2816
TO
POWER CIRCUIT (CN5801) ON
SCHEMATIC DIAGRAM - 23
TO
POWER CIRCUIT (CN5800) ON
SCHEMATIC DIAGRAM - 23
: -B SIGNAL LINE
: +B SIGNAL LINE
: MAIN SIGNAL LINE
C3617
10V220
C3618
10V220
W2127
0
W2128
0
W2130
0
W2131
0
C2142
2700P
C2241
2700P
R2881
1K
C2611
100P
R2564
100K
R2049
0
R2048
0
JK2804
SUBWOOFER
1
2
7
8
3
6
4
5
1
2
7
8
3
6
4
5
92
SA-VK725DEE

Table of Contents

Related product manuals