EasyManua.ls Logo

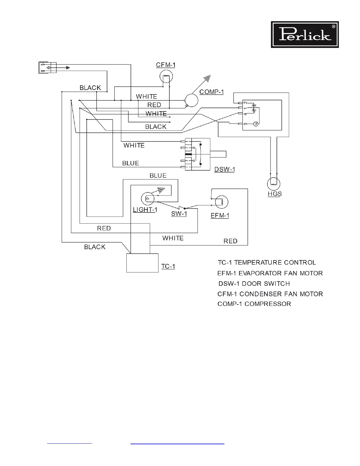
Perlick HB24RS - Figure 8-11. HB24 FB & HB24 FS ADA Series Wiring Diagram

Perlick HB24RS
125 pages
To Next Page IconTo Next Page
To Next Page IconTo Next Page
To Previous Page IconTo Previous Page
To Previous Page IconTo Previous Page
Loading...
Return to Table of Contents
Figure 8-11. HB24FB & HB24FS ADA Series Wiring Diagram
Residential Refrigeration
and Front Venting Commercial Refrigeration
Service Manual
Electrical System Repair Instructions Page 8-12

Table of Contents

Related product manuals