EasyManua.ls Logo

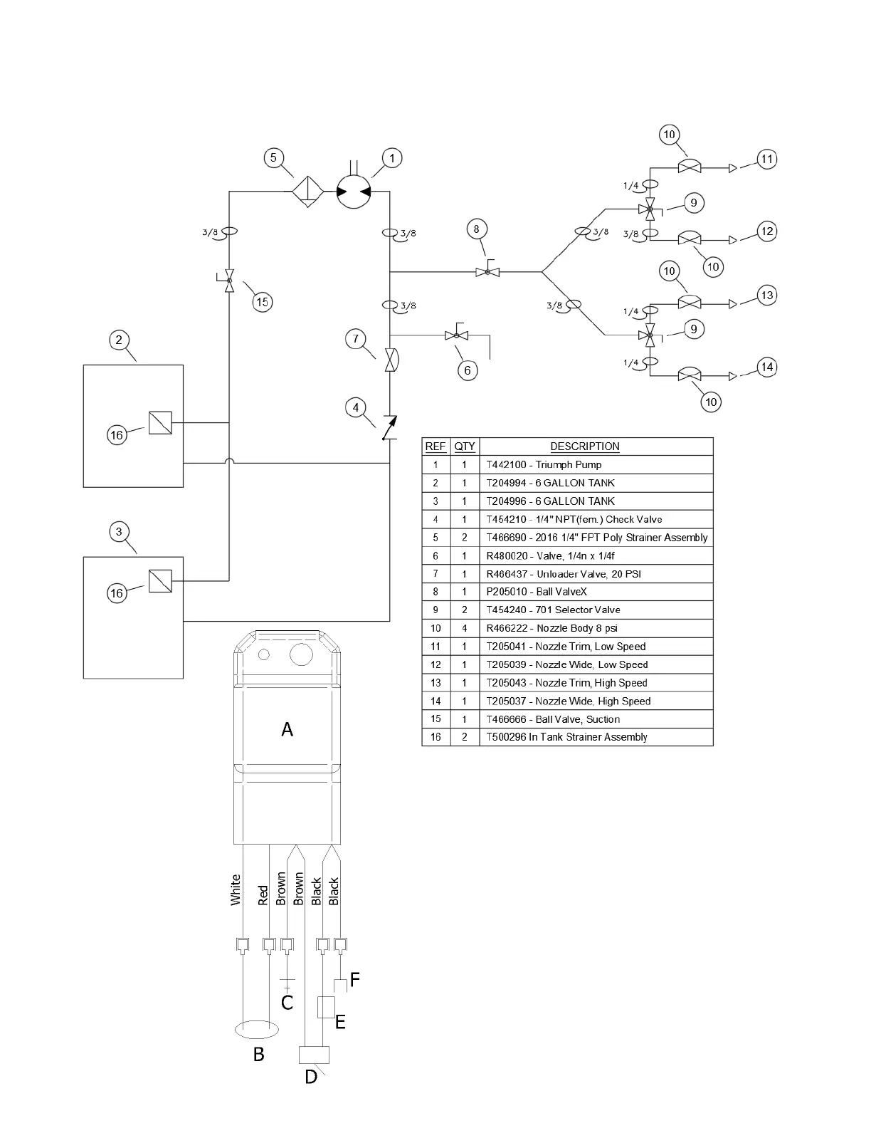
PermaGreen Supreme Triumph - Plumbing and Electric Schematics; FIGURE 25, Plumbing Diagram; FIGURE 26, Wiring Diagram

PermaGreen Supreme Triumph
44 pages
Print Icon
To Next Page IconTo Next Page
To Next Page IconTo Next Page
To Previous Page IconTo Previous Page
To Previous Page IconTo Previous Page
Loading...
Plumbing and Electric Schematics 38
FIGURE 25, Plumbing Diagram
A) Starting module
B) Neutral switch
C) Ground to engine
D) Kill switch
E) Engine Magneto
FIGURE 26, Wiring Diagram