EasyManua.ls Logo

Pneumatech PB Series - Installation & Operation

Default Icon
28 pages
Print Icon
To Next Page IconTo Next Page
To Next Page IconTo Next Page
To Previous Page IconTo Previous Page
To Previous Page IconTo Previous Page
Loading...
6
Pub. No. OM-A-10E — April 2004
INSTALLATION & OPERATION
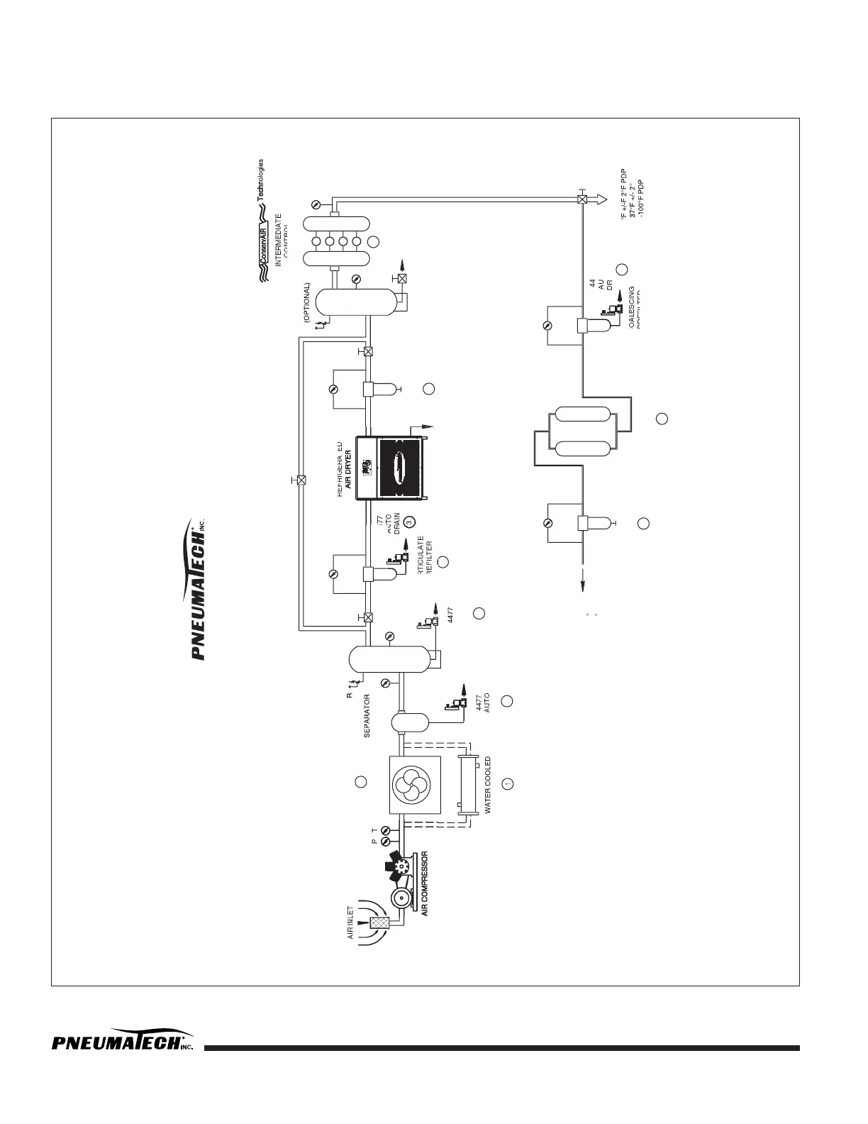
FIGURE 1 — COMPRESSED AIR SYSTEM RECOMMENDED INSTALLATION FLOW DIAGRAM
COMPRESSED AIR SYSTEM
RECOMMENDED INSTALLATION
FLOW DIAGRAM
PAR
PR
DIFFERENTIAL
PRESSURE GAUGE
DIFFERENTIAL
PRESSURE GAUGE
4
AFTERCOOLER
1
3
PLANT
AIR
-40
°
F TO
-100
°
F PDP
R - RELIEF VALVE
P - PRESSURE GAUGE
T - TEMPERATURE GAUGE
(REMOVES 66%
MOISTURE)
AIR COOLED
AFTERCOOLER
P
RECEIVER
T
C
PREFILTER
REGENERATIVE
AIR DRYER
PARTICULATE
AFTERFILTER
4
5
TO PLANT USE
37
°
°
°
F
RECEIVER
REFRIGERATED
COALESCING
AFTERFILTER
DRAIN
R
OPTIONAL 3 VALVE
SYSTEM BYPASS
P
6
P
CONTROL
(OPTIONAL)
AUTO
DRAIN
1. SEE PNEUMATECH BULLETIN PWC-1
2. SEE PNEUMATECH BULLETIN A-3
3. SEE PNEUMATECH BULLETIN A-16
4. SEE PNEUMATECH BULLETIN A-8
5. SEE PNEUMATECH BULLETIN A-10
6. SEE CONSERVAIR BULLETIN CA-200
44
AU
DIFFERENTIAL
PRESSURE GAUGE
DIFFERENTIAL
PRESSURE GAUGE
77
TO
AIN
3
AUTO
DRAIN
3

Related product manuals