EasyManua.ls Logo

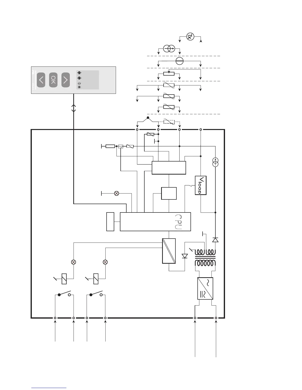
PR 4131 - Block Diagram

PR 4131
37 pages
Print Icon
To Next Page IconTo Next Page
To Next Page IconTo Next Page
To Previous Page IconTo Previous Page
To Previous Page IconTo Previous Page
Loading...
+
-
+
-
+
-
*
24
23
22
21
CPU
EEPROM
A / D
33
31
PTC
CJC
0.2 mA
43
44
42
41
4
3
2
MUX
1
50.0
VALVE 5
l / min
2
4131
10 Ω
4131V104-UK 17
BLOCK DIAGRAM
Potentiome ter
2-wire transmitter
Voltage
Current
RTD og lin.R,
connection,
wires
Supply
Supply
21.6...253 VAC or
19.2...300 VDC
TC
Relay 2
Relay 2
Relay 1
Relay 1
Green
Yellow
Yellow
Order separately: CJC connector 5910

Related product manuals