EasyManua.ls Logo

Quicksilver 905WE - Page 81

Quicksilver 905WE
87 pages
Print Icon
To Next Page IconTo Next Page
To Next Page IconTo Next Page
To Previous Page IconTo Previous Page
To Previous Page IconTo Previous Page
Loading...
Quicksilver 905WE — Electrical Systems
69
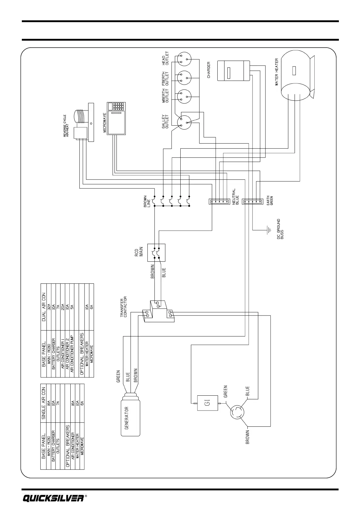
AC Power Schemac

Table of Contents

Related product manuals