EasyManua.ls Logo

RADIOMETER TCM3 - Page 98

RADIOMETER TCM3
145 pages
Print Icon
To Next Page IconTo Next Page
To Next Page IconTo Next Page
To Previous Page IconTo Previous Page
To Previous Page IconTo Previous Page
Loading...
4
1
702
ELECTRODE
(@
>
ANALOG
PC-BOARD
А
.
MAIN
PC-BOARD
;
=
=
~
plp
swicl
{PORTH
=
7
co
7
ATA
INPUT
A/D
KEYS,
Oz
ELECTRODE
>
MUX
conv.
[
το
DOR
F
i
p
EPROM
=
,
is
|
AREE
POL.
VOLTAGE|
JM
bot?
RESET
9
ApoR
cpu
IXO
AID
To
τικ
LATCH
ITHERMISTOR
1
©
^
CONV.
T
i
Ke
COMP
REF.
MATCH
TIMiNG
06
THERMISTOR
2
®
^
^
ease
Comer
RAM
+
HEAT
υς
|,
HEAT
Dal
REGULATOR,
REGULATO!
“=
av
uPPLYJŮ
|
con
ue
GENERA!
Br
-
ELEMENT
4
4
y
i
y
R
oC
τὰ.
[λατ
ELEC-
D
ax
audio]
|
aux|
|
B-
„Sv
TRODE
I
]
-
PORT
2
у
3
ON/OFF}
|
IAMPL
2
SwITCH
|
ER
"
gv
CE-
GINO
La
Ri
+
+
m
EEE,
1
CONP
2
.
x
Nico
"BY
Ls
+
>]
[sz]
[nm]
[ol
KZ
BATT
ENERAL
Patient
|
|
|
a}
{>
Z
T
POWER
Barrier
Ta
tH}
inal
[7%
+
7
RT
SUPPLY
="
+
-
К.
_
RAM
1
SEAT
SERIAL
je
OSCILLA]
POWER
LJ
AUDIO
RECs
DATA
TOR
SUPPLY
a]
PO
613
jansoueeí
|
DRIVERS
|
|
ORIVERS
=?
ELECTRODEHOLDER
|
{
]
MicroswitcH
TEGRAL|
|
{CURRENT
KEY
DISPLAY
REGUL
Alou
LIMITER
CAL
Evs
4
TOR
BATT.CONTY
ヒー
SET
MAINS
στ.
DC
Mig
.
-
[AL
OF
-
abarror
REG,
,
DISPLAY
PC-BOARD
-
Y
„НЕЕ
|
Icasserte]
Ὕλλτ
Et
«Sref
POWER
SUPPLY
PC-
BOARD
THIS
DRAWING
MUST
NOT
T
=
RADIOMETER
Te
Scene
eo
PERSON
NOT
AUTHORIZED
COPENHAGEN
4005
av
“hee
ela
BE
COMED
Of
OTHERWISE
]
TCM
3
ен
|2
[5.9.9
OY
Tx]
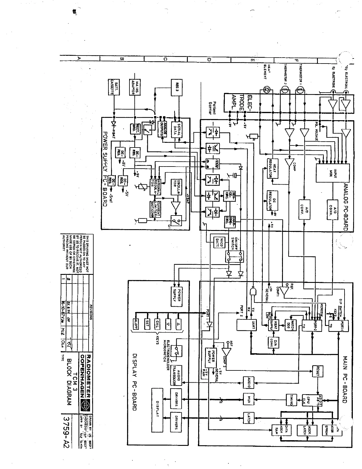
BLOCK
DIAGRAM
3759-A2
AUTHORITY
1
We-10-87
vie
|
Meg
TOLo
|
ree

Related product manuals