EasyManua.ls Logo

Regal LS4 - Page 139

Regal LS4
325 pages
Print Icon
To Next Page IconTo Next Page
To Next Page IconTo Next Page
To Previous Page IconTo Previous Page
To Previous Page IconTo Previous Page
Loading...
139
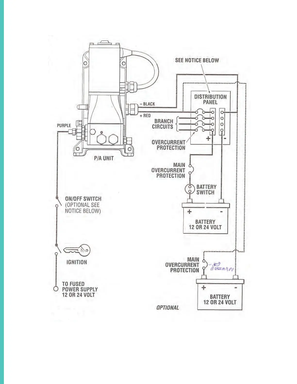
SEA STAR STEERING SYSTEM SCHEMATIC OVERVIEW TYPICAL

Related product manuals