EasyManua.ls Logo

Regency F38-NG2 - Wiring

Regency F38-NG2
24 pages
Print Icon
To Next Page IconTo Next Page
To Next Page IconTo Next Page
To Previous Page IconTo Previous Page
To Previous Page IconTo Previous Page
Loading...
Regency F38-2 Freestanding Gas Heater
13
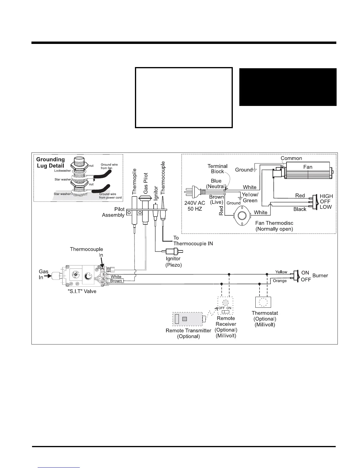
WIRING
CAUTION:
Label all wires prior to disconnection
when servicing controls.
Wiring errors can cause improper
and dangerous operation.
WARNING: Electrical Grounding
Instructions
This appliance is equipped with a three
pronged (grounding) plug for your
protection against shock hazard and
should be plugged directly into a prop-
erly grounded three-prong receptacle.
Do not cut or remove the grounding
prong from this plug.
No electrical power supply is required for the
gas control to operate. However, a 240V A.C.
power supply is needed for the fan/blower
operation.
Caution: Ensure that the wires do not
touch any hot surfaces and are away
from sharp edges.
INSTALLATION

Related product manuals