EasyManua.ls Logo

Samsung 720N - Page 46

Samsung 720N
56 pages
Print Icon
To Next Page IconTo Next Page
To Next Page IconTo Next Page
To Previous Page IconTo Previous Page
To Previous Page IconTo Previous Page
Loading...
13 Circuit Descriptions
13-2
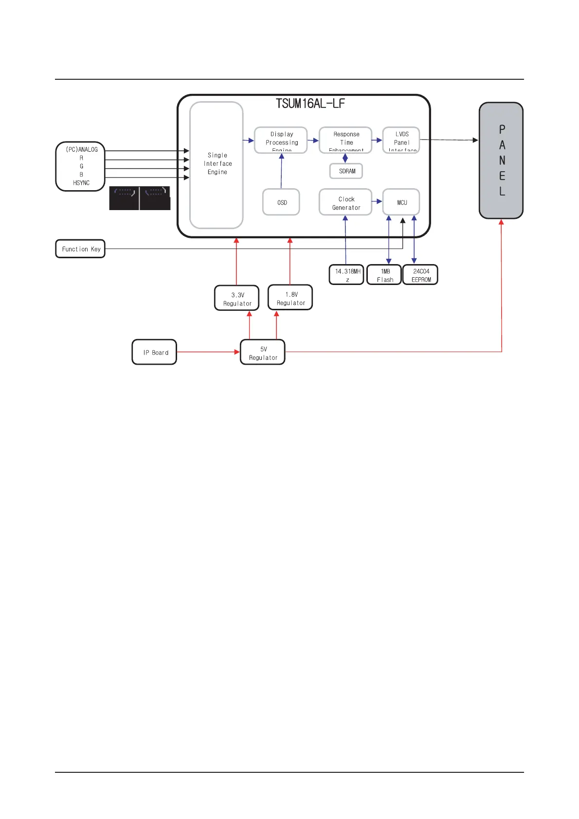
13-1-2 Main board Parts
1. Inverter: A conversion device that converts DC
rated voltage/current to high ones necessary for
the panel lamp.
2. DC/DC(Regulator): General term for DC to DC
converting devices.
The IP board receives 5V and outputs 1.8 or
3.3V that is supplied to the scaler
(TSUM16AL-LF).
3. Power MosFET: The IP board receives 5V and
outputs a lower voltage in DPMS mode and sup-
plies the whole 5V for the panel operating board in
normal conditions. In that case, the switching of
Power MosFET is controlled by Micom.
4. Scaler: Receives the analog R,G,B signals and
convert them to proper reso- lutions using up- or
down- scaling that are transferred to the panel in
the LDVS formats.
5. Crystal(Oscillator): Use one 14.318MHz oscilla-
tor externally to supply power to both MCU and
Scaler at the same time.
6. Scaler & EEPROM: I2C is a two-way serial bus
of two lines that supports communications across
the integrated circuits as well as between FLASH
and EEPROM.
In particular, MCU(TSUM16AL-LF) and use the
SDR direct bus for mutual communications, which
is an effective, speedy system because it allows 4
additional address/data lines com- pared to the old
serial systems.
7. Function Key: A certain keystroke generates a
certain electrical potential, which is transferred into
ADC input port of the MCU and then con- verted to
a digital value by the A/D converter of the chip. The
digital value (data) is a clue to which key is
entered.

Related product manuals