EasyManua.ls Logo

Scotsman EC 175 - WIRING DIAGRAM EC 45;55;85;105

Scotsman EC 175
43 pages
Print Icon
To Next Page IconTo Next Page
To Next Page IconTo Next Page
To Previous Page IconTo Previous Page
To Previous Page IconTo Previous Page
Loading...
Page 36
Page 36
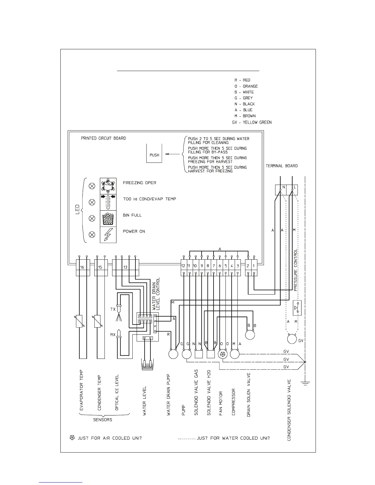
WIRING DIAGRAM
EC 45/55/85/105 AIR & WATER COOLED 230/50-60/1

Related product manuals