EasyManua.ls Logo

SDS EM-6 - Page 17

SDS EM-6
77 pages
Print Icon
To Next Page IconTo Next Page
To Next Page IconTo Next Page
To Previous Page IconTo Previous Page
To Previous Page IconTo Previous Page
Loading...
17
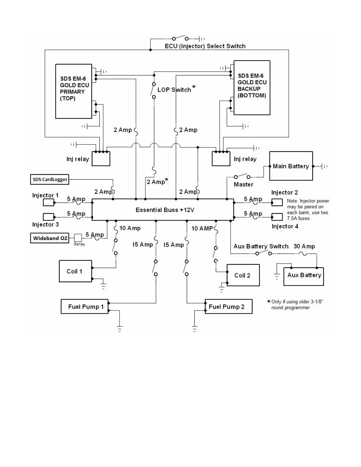
4 Cylinder Single Power Bus Schematic
*LOP switch only needed if using 3-1/8” programmer. Design1 Rectangular programmer has a built in
LOP Key on the keypad.

Related product manuals