EasyManua.ls Logo

SDS EM-6 - Page 19

SDS EM-6
77 pages
Print Icon
To Next Page IconTo Next Page
To Next Page IconTo Next Page
To Previous Page IconTo Previous Page
To Previous Page IconTo Previous Page
Loading...
19
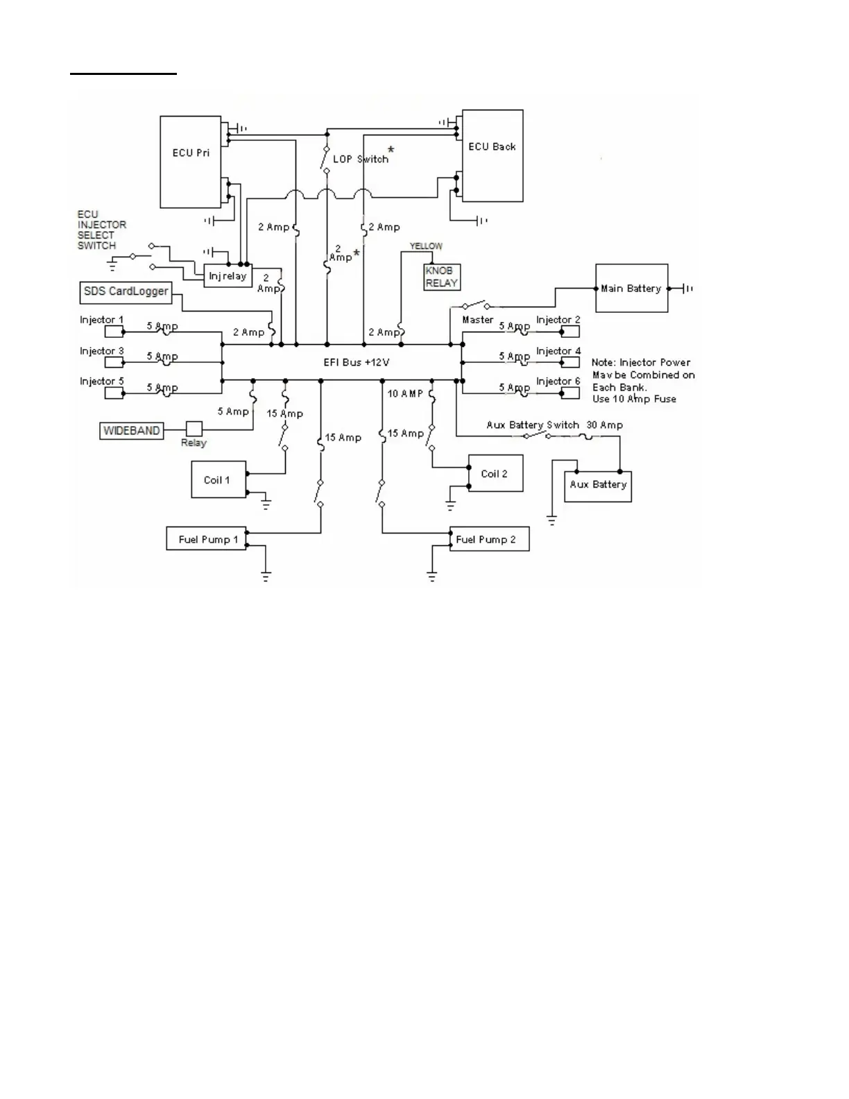
6 Cylinder Single Power Buss Schematic
*LOP switch only needed if using 3-1/8” programmer. Design1 Rectangular programmer has a built in
LOP Key on the keypad.
Please also read about the Dual Power Buss option since the manual makes reference to Single Power
Buss and Dual Power Buss in some sections and being aware of this will reduce confusion. Dual Power
Buss info comes next.

Related product manuals