EasyManua.ls Logo

Sharp 13VT-L200 - Page 80

Sharp 13VT-L200
106 pages
Print Icon
To Next Page IconTo Next Page
To Next Page IconTo Next Page
To Previous Page IconTo Previous Page
To Previous Page IconTo Previous Page
Loading...
80
13VT-L200
87109654321
A
B
C
D
E
F
G
H
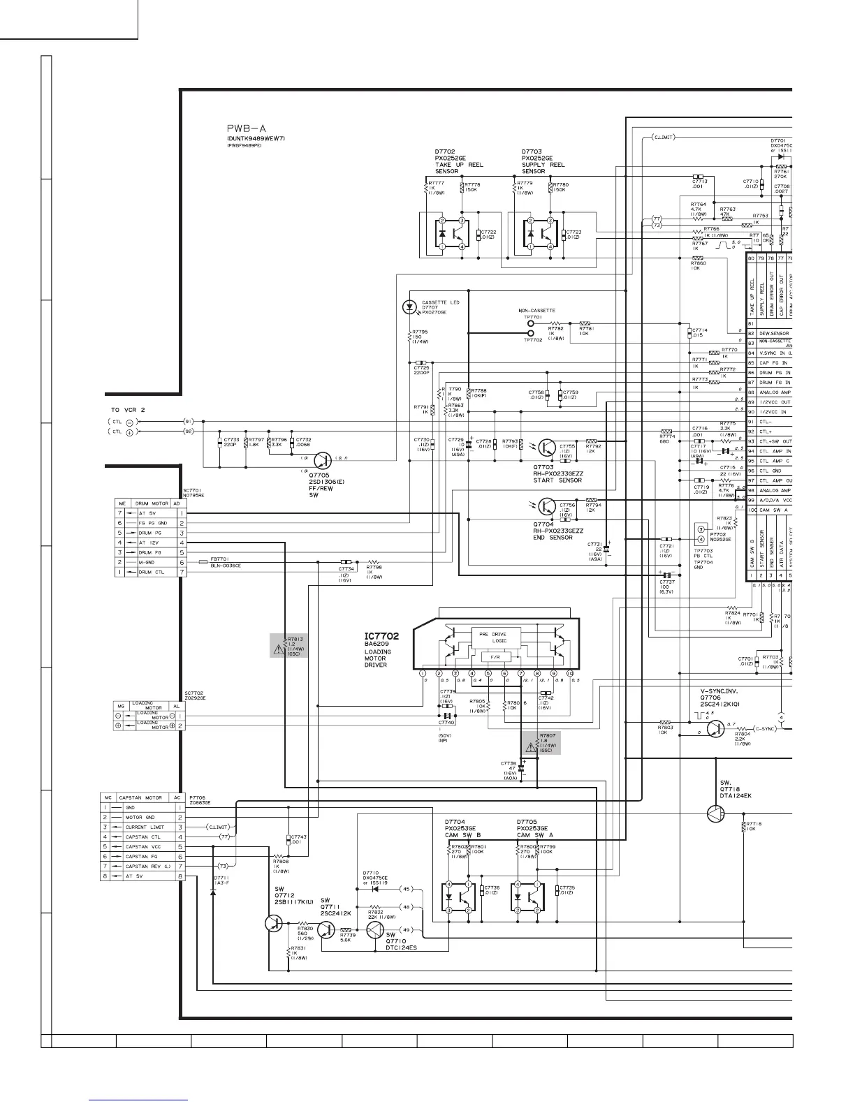
SCHEMATIC DIAGRAM : MAIN Unit (VCR-1 Section)

Related product manuals