EasyManua.ls Logo

Sharp CMS-555E(GY) - Page 23

Sharp CMS-555E(GY)
32 pages
Print Icon
To Next Page IconTo Next Page
To Next Page IconTo Next Page
To Previous Page IconTo Previous Page
To Previous Page IconTo Previous Page
Loading...
|
:
MS-55H
+B.
com>
FM
Signal
—B
CMS-555E
CMS-555E
A)
Lt
P26
12-£
LeoD301
TUNER
LcD
Q3n1
C1740SR
AESET
R301
-
-
Tes
:
PRESET
i.
ie
#38
uP
RoSaRE
ace
S304
wigeSSREG
EEE
wire
Se
Snaeennawona
sesame
nnn
se
ane
ee
ew
4
OO
ED
SO
BDE
|
X-BASS
AMP.
Q2bi
Q202
Ci7405h
ci74asR
c22s
220/716
|
be
4
7
1b,
uv
{Reems
grrere
BY
6
10201
BAIO24LS
(1/2)
a
GRAPHIC
EQUALIZER
8.
BY
ADs
3.
10¥
5.
5¥ipv
9.
SV
ov
9,
10V
3,
99
xf
bain
Ome,
ao
&
)
o
6 5
if
MTZJ5.
68
16302
PSTS28D
VOLTAGE
DETECTOR
¥VR207—-B
100K
1B}
YOLUME
“C222
0,
47750
swaog
6,
012
POWER
AQ
4)
©
6
(3
>
d
‘iia
5.
av
10¥
3.
5V
1a¥
B.5Y
10¥
3.
10¥
3,
a
C220
10201
BAI624LS{i72}
GRAPHIC
EQUALIZEA
5.
6Y¥B9
a
ON
VA201-VR205
SOK
{W)
S—BAND
GRAPHIC
EQUALIZER
16401
LA4#262
POWER
AMP
CNP401
i
CH
rrneccerare:
:
:
scar
aeeren
.
.
.
120
1
b
PHONES
:
rage
react
:
:
;
:
VOLTAGE
REGULATOR
g4qi
C402
0.
1/50¥
Ci740SA
C424
a415
0. G.
0047
2200/50V
&
sip
A-cH
CCCs
5
,
;
r
5Y
1
:
q)
5
.
Serer
pom
=)
=
=
f
Ter
C426
D2061F
RATE
3
YT
a408
5.
BV]
oans
DTA1I4E5
11.
4
ce
ov
442.
C1
74e05A
DTAII4ES
Q406.
0445
DTGII4YS
G|
AIGHT
ey
A416 Raig
[lB
ov
Raed
sey
=f
;
12.
:
TS.
OV
L
H
a
s
2
6429
.
—!
5V_UN_S¥D
D402—D405
1SR139-100
f
ara
aa
_
POWER
D405-D4038
B1402—A
a2:
ita
it
aed”
TRANSFORMER
[GND-D
SLGND-M
Kp
;
ty
-
.
k
CNS104
15A139-100
P26
12-6
»g
OO
O
DX-555EM(GY}
ONLY
—av
|@
[>t
|
cap
alq@
REGULATOR
3.
3750
be
1
CNP402
fi
GND
DI®
lo)
FOR
DOXSSHM{GY!
+avVI@
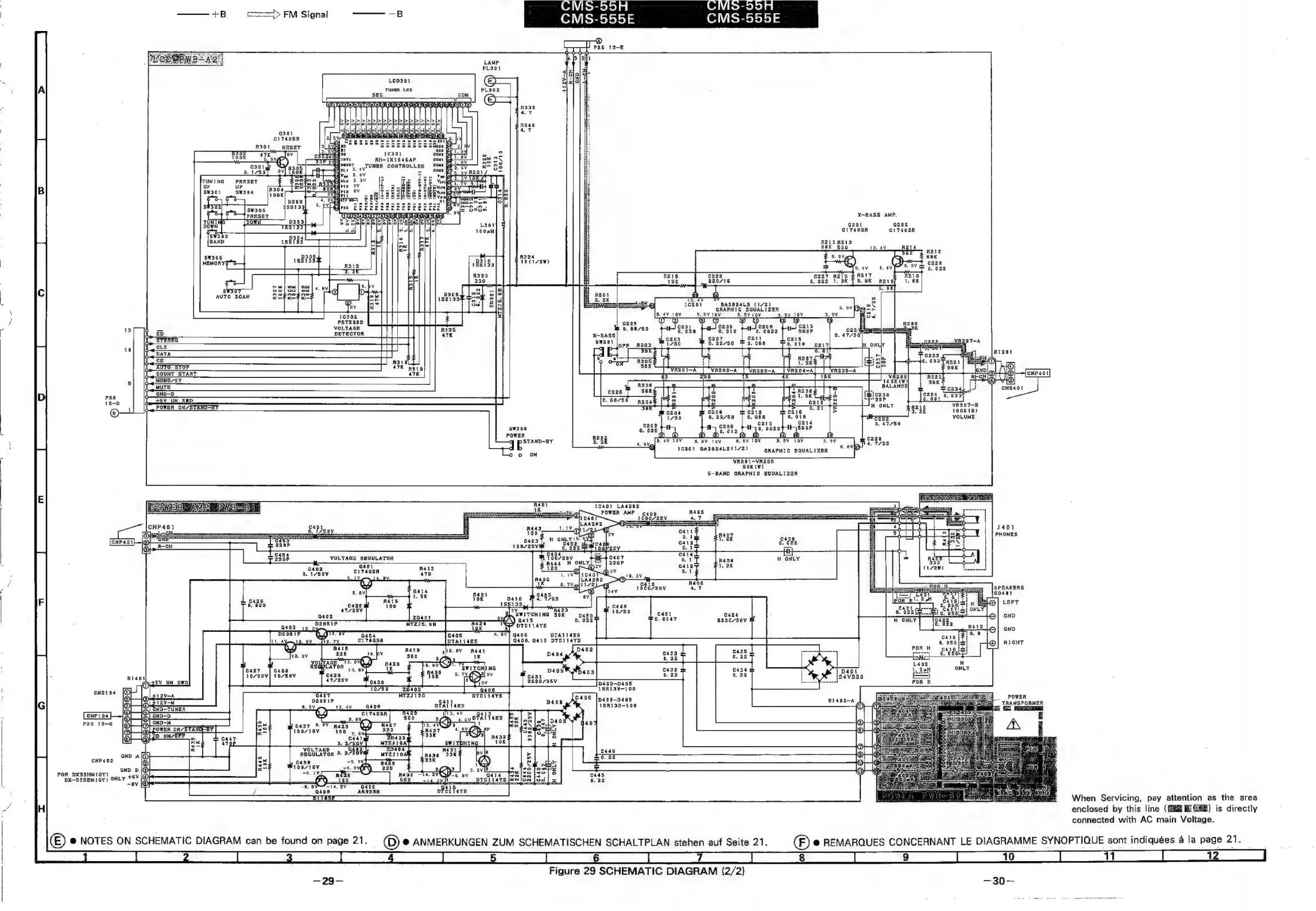
When
Servicing,
pay
attention
as
the
area
enclosed
by
this
line
(ERG
Hi
G22)
is
directly
connected
with
AC
main
Voltage.
(E)
@
NOTES
ON
SCHEMATIC
DIAGRAM
can
be
found
on
page
21.
_
(D)
©
ANMERKUNGEN
ZUM
SCHEMATISCHEN
SCHALTPLAN
stehen
auf
Seite
21.
(F)
@
REMARQUES
CONCERNANT
LE
DIAGRAMME
SYNOPTIQUE
sont
indiquées
a
la
page
21.
ee
es
a
EE
CT
a
RE
a
ee
es
(ees
es:
|
ES
eee
|
ee
|
|
}
Figure
29
SCHEMATIC
DIAGRAM
(2/2)
=99g=
=30
=

Related product manuals