EasyManua.ls Logo

Sharp R-4P58 - Page 33

Sharp R-4P58
44 pages
Print Icon
To Next Page IconTo Next Page
To Next Page IconTo Next Page
To Previous Page IconTo Previous Page
To Previous Page IconTo Previous Page
Loading...
¥
NOHL3NEVAL
NOWLANOVW
7D
YaIdLLOSY
“AH
‘OW
HAISLLOAY
"AH
tZ0V
3
rire
HAldILOaY
HalaLLoay
SNHOLIOVd
VO
OIBLSNINASY
3
OW
LIWAASY
ag.
a.
S
2
C}
ro]
OD
:
OQ
HANYOISNVHL
°
USWHOASNYHL
&
;
3DVITOA
HOIH
©.
£
SOVITOA
HOIH
‘Ly
2
SLN3W314
“ON
.
i
3
Ye)
HOLIMS
but
i
SINSWATS
ru
(dOLONILYSH
THD
=
HOLLING
bt
(JOLJONILVSH
THUD
E
c
4HO
‘ems?
<
spd
3
bi
a
zs}
LNSW313
SHLLVaAH
NOLLO®
:2HO
c
m
a
=
=
=
HOLOW
FTEWLNHNL
7)
O
=
=
2
7
a
4
:
pine
EG
bees
a
=
4
ABYHilid
[LMS
=
SAdWAllidd
SLMS
©
=
wet
Ee
a
<
=
s
=
Q
Oo
=
WOO
e
.
ra
i
rs)
=
"ON
mn
8
2)
©
WOO
£
5
=
co
=
re)
oO
*
“WOO
5
==
>
Yed!
COW)
yucgt
MAE
/U0S4
O
(OW)
}yu
Me
/t30Sk
3sn3]
P4no-Lno|”
asn3
HOLSISSH
|
one)
Oino-ino|”
send
HOISISIY
Parte
‘ed
wd
YOLINOW
-d
O7VAWHSHL
:
HOLINOW
*d
O
WWHIHL
ZO
"ZOL
wa
»
Agsz
0026
nosz
‘ooh
"
ansz
/doazy
wan
MS'0
4.089
=
3SION]
+109
NoissauddNS
3SION
MAS'O
WOOL
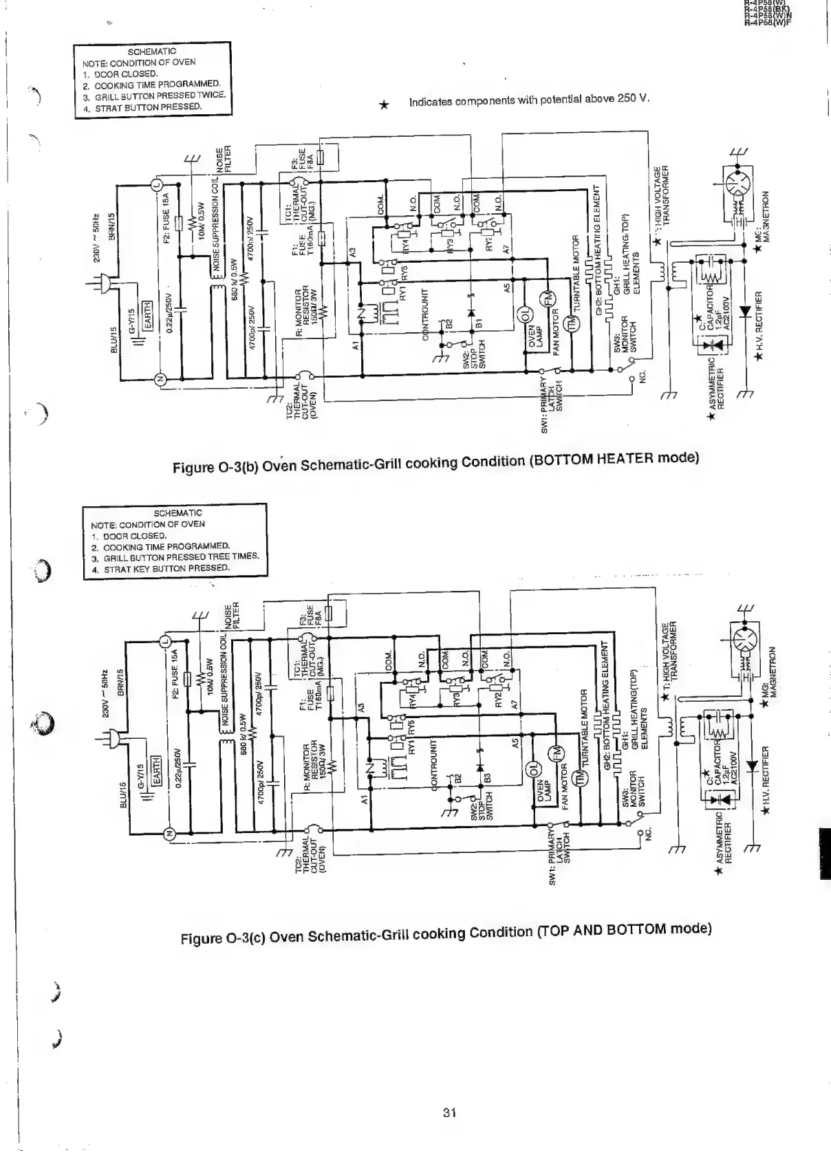
Figure
O-3(c)
Oven
Schematic-Grill
cooking
Condi
Figure
O-3(b)
Oven
Schematic-
-
Aasetzeo
(1)
2
[Hiuv3
|
SAD
I
Q
}
<t
=
io
x
o
a
SCHEMATIC
SNH
ZHOS
~
ADES
Sua
SHNHS
Svinia
ZHOS
AdE2
DOOR
CLOSED.
2,
COOKING
TIME
PROGRAMMED.
3,
GRILL
BUTTON
PRESSED
TWICE.
4,
STRAT
BUTTON
PRESSED
3,
GRILL
BUTTON
PRESSED
TREE
TIMES.
2.
COOKING
TIME
PROGRAMMED.
4,
STRAT
KEY
BUTTON
PRESSED.
4
Ww
>
o
w
(a)
a2
9
E
a
Z
36
te)
i
Ke
fa)
Zz
NOTE:
CONDITION
OF
OVEN
4.
DOOR
CLOSED.
1.
31

Related product manuals