EasyManua.ls Logo

Sharp R-4P58 - Page 34

Sharp R-4P58
44 pages
Print Icon
To Next Page IconTo Next Page
To Next Page IconTo Next Page
To Previous Page IconTo Previous Page
To Previous Page IconTo Previous Page
Loading...
NOULANSVA
NOYLINDVAN
OW
H3IALLOAH
“A'H
OW
HSISLLOAY
“AH
AOGLZOY
>|
Pura
SOLOW
YO
rt
°
YalsILOaY
Id1LLO34
SAW
OMLENWASY
a.
OIWLEWWASY
HANSOASNVYL
ASVLIOA
HOH
+L
HAWHOASNVHL
JOVLICA
HOIH
+L
SLNSN3T3
(GOUSNELVSH
THD
HOLINOWN
‘LHD
:
S.LNAWSTS
(dO.LDONILYSH
THD
YOLINOW
*tHD
;
ANAWS7
SNILVAH
WOLLOE
*2HD
@
()
HOLOW
NYA
HOLOW
J1aVLNENL
(Microwave
and
Top
Grill
mode)
jon
Indicates
components
with
potential
above
250
V.
ing
Condi
*
ME
/H0SL
HOLSISSY
Me
/O0St
HOLSISSY
(NaAO)
d
Button
Heater
mode)
Icrowave
an
(M
ion
ing
Cond
32
YO_LINOW
=Y
LNG-Lno
©
TWAWYSHL
OL
Aosz
Moozy
Aosz
/doozb
Aas
/d002¢
uBio
AGO
71
089
3SION
HAL
IS
3SION
|
HOS
NOISS3YddNS
SION
11109
NOISSaYddNS
JSION
MS'O
AWOL
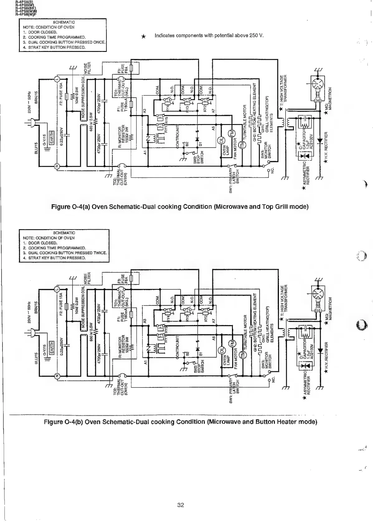
4(a)
Oven
Schematic-Dual
cook
O
Aoszmzz'o
HLYyva
SHAD
I
AoseMz2'0
HLYVS
SHAD
I
SCHEMATIC
SCKEMATIC
Figure
SHNYd
ZHOS
~
AQEZ
svola
SNA
ZHOS
ADEZ
SHO1e
ui
Q
a
wi
7)
a)
uw
c
a
z
P
> a
LV]
Zz
¥
oO
OQ
G
x
=|
a
el
ui
Oo
Zz
io)
QO
iw
Y
ra)
iu
Ww
r
tea
:
fi
z
i)
a
Be
5
Zz
®
Z
9g
=
Z
rai
x
a]
a
fe)
x
o
bE
rd
8
=
fe
a
Le)
vl
+
and
ra
i
mw
|
sry
=
so
=
2
goal
a
i c
Y
coe
te
g
g
O
6fF2Z
)
k
wrwywo
c
oO
a
MF
oa
Zzawdys
Lu
OwsZm
2
545
ou
:
ZO2Q*é
2
Qavik
od
-OO0Ctr
0
be
ay
8
FE
Z2-aadud
ra]
Zz
Lu
>
o
iL
oO
a
z
Ww
Oo
E
9g
a
BD
z
x
:
a
E
.
Oo
a
Zz
ran)
WwW
a
=|
oO
r
Q
re)
a
<2
pe
ee
lA
RR
RR
II
eG
Ry
Figure
Q-4(b)
Oven
Schematic-Dual
cook

Related product manuals