EasyManua.ls Logo

Sharp SJ-D51G-GY - Wiring Diagram

Sharp SJ-D51G-GY
36 pages
Print Icon
To Next Page IconTo Next Page
To Next Page IconTo Next Page
To Previous Page IconTo Previous Page
To Previous Page IconTo Previous Page
Loading...
9
SJ-48G/D48G
SJ-51G/D51G
SJ-55G/D55G
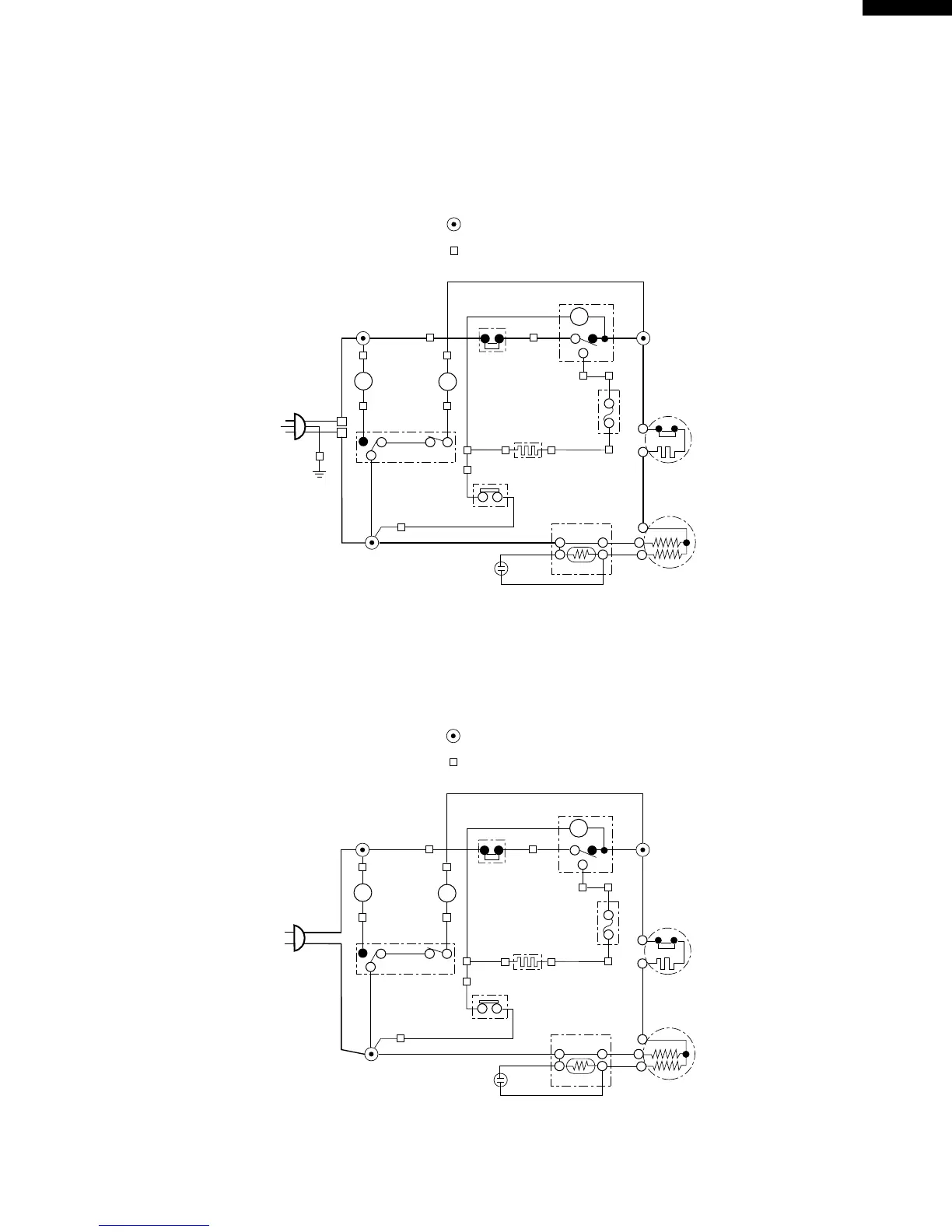
WIRING DIAGRAM
Be sure to replace the electrical parts with specified ones for maintaining the safety and performance of the set.
Because these are important for maintaining the safety of the set.
Figure W-1. Wiring Diagram(3 pin plug region)
Figure W-2. Wiring Diagram(2 pin plug region)
THERMOSTAT
TIMER
(R)
(G)
(Bk)
THERMO.
FUSE
OVERLOAD
RELAY
DEFROST
HEATER
STARTING
RELAY
(P)
(W)
INTERIOR
LIGHT
FAN
MOTOR
(S-B)
(O)
DOOR SWITCH
DEFROST
THERMOSTAT
(Bk)
C
M
A
N
3PIN
PLUG/
CORD
(G-Y)
(B)
COMPRESSOR
L
FM
TM
N
L
(Br)
RUNNING CAPACITOR
CONNECTED IN TERMINAL BOX
CONNECTOR
G
Br
O
Y
R
P
B
Bk
S-B
G-Y
W
: GRAY
: BROWN
: ORANGE
: YELLOW
: RED
: PINK
: BLUE
: BLACK
: SKY-BLUE
: GREEN-YELLOW
: WHITE
THERMOSTAT
TIMER
(R)
(G)
(Bk)
THERMO.
FUSE
OVERLOAD
RELAY
DEFROST
HEATER
STARTING
RELAY
(P)
(W)
INTERIOR
LIGHT
FAN
MOTOR
(S-B)
(O)
DOOR SWITCH
DEFROST
THERMOSTAT
(Bk)
C
M
A
N
2PIN
PLUG/
CORD
(B)
COMPRESSOR
L
FM
TM
(Br)
RUNNING CAPACITOR
CONNECTED IN TERMINAL BOX
CONNECTOR
G
Br
O
Y
R
P
B
Bk
S-B
G-Y
W
: GRAY
: BROWN
: ORANGE
: YELLOW
: RED
: PINK
: BLUE
: BLACK
: SKY-BLUE
: GREEN-YELLOW
: WHITE

Related product manuals