EasyManua.ls Logo

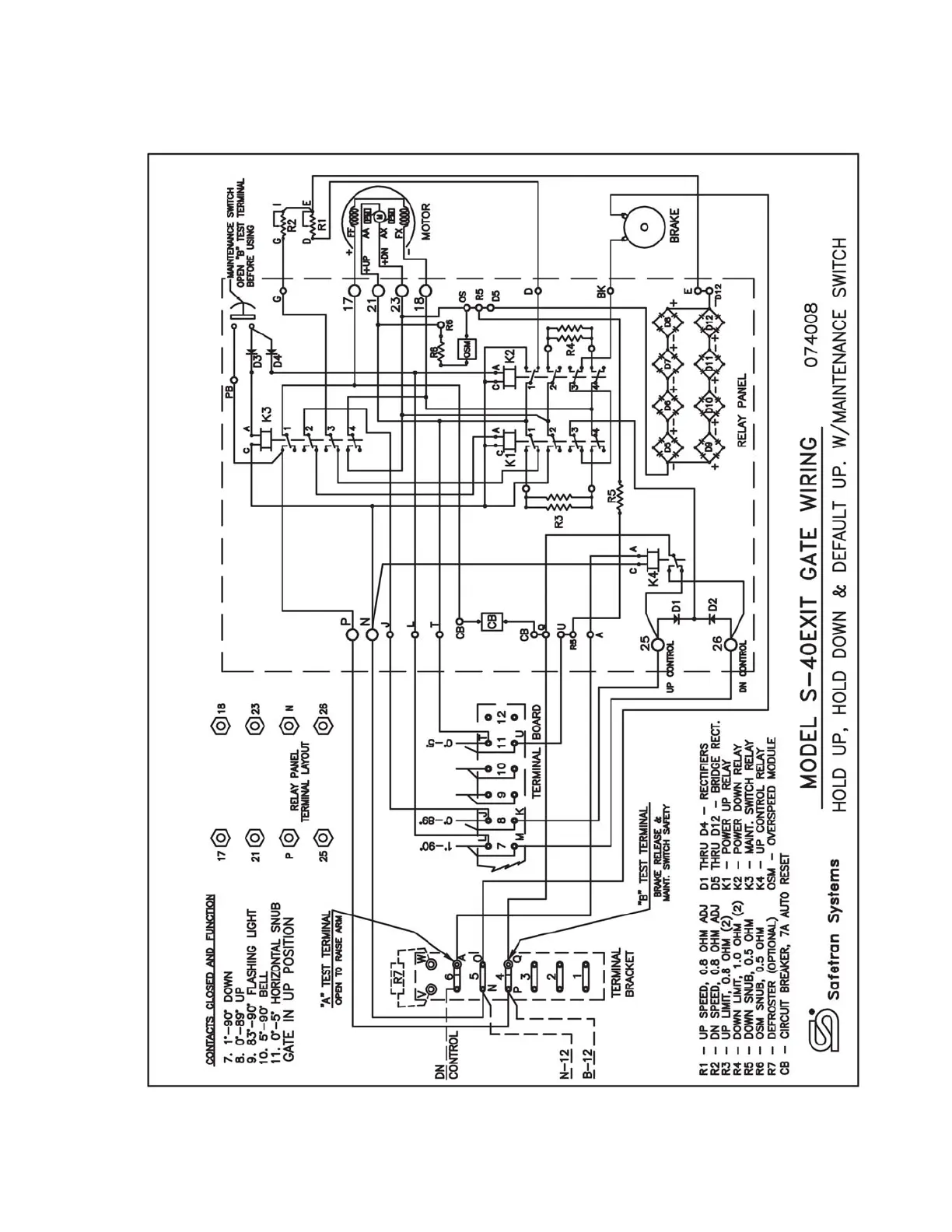
Siemens S-40EXIT - Wiring Diagrams

Siemens S-40EXIT
28 pages
Print Icon
To Next Page IconTo Next Page
To Next Page IconTo Next Page
To Previous Page IconTo Previous Page
To Previous Page IconTo Previous Page
Loading...
3