EasyManua.ls Logo

Siemens SINAMICS V50 - 5.2 Function code viewing and modification

Siemens SINAMICS V50
91 pages
Print Icon
To Next Page IconTo Next Page
To Next Page IconTo Next Page
To Previous Page IconTo Previous Page
To Previous Page IconTo Previous Page
Loading...
Operation and application
21
SINAMICS V50 converter
Operating Instructions, 04/2022, FW V1.0, A5E44777205B AB
5.2 Function code viewing and modification
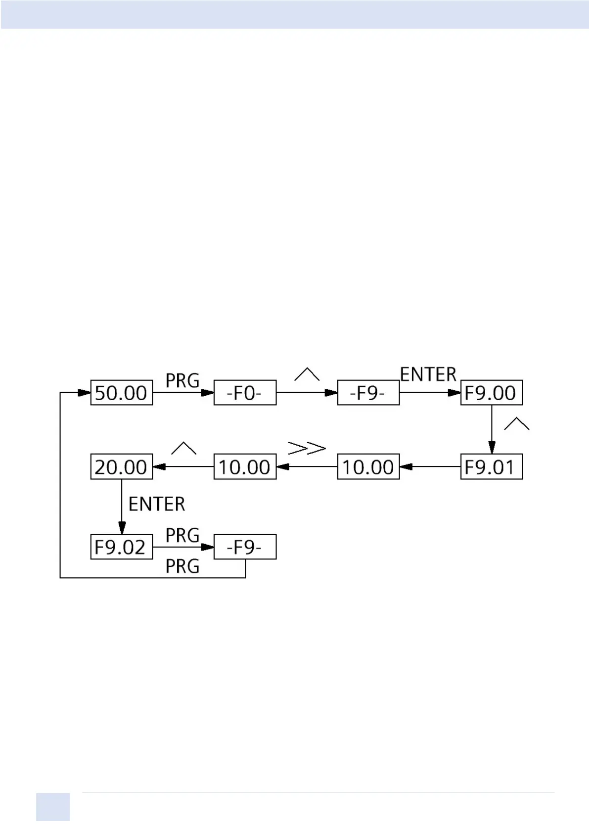
The keypad of the SINAMICS V50 drive adopts three levels menu structure to carry
out operations such as parameter setting. The three levels are: Groups of function
code (level-1 menu)
Function code (level-2 menu)
Function code setup value (level-3 menu)
Note:
At level 3 menu, pressing PRG key or ENTER key can return to level-2 menu. The
difference between them is that: Pressing ENTER will save the setup and return to
the level 2 menu and then automatically shift to the next function code; while
pressing PRG key will directly return to level 2 menu without saving the parameter,
and stay at current function code.
Below is the example of modifying the function code F9.01 from 10.00Hz to
20.00Hz. (The number of bigger font size refers to the blinking digit).
Example of 3 levels menu operating
At level-3 menu, if the parameter has no blinking digit, it indicates that this function
code cannot be modified. The possible reasons include:
1 The function code is an unchangeable parameter, such as actual detection
parameter, running record parameter, etc.
2 The function code cannot be modified in running status. It can be modified only
after the drive running is stopped.