EasyManua.ls Logo

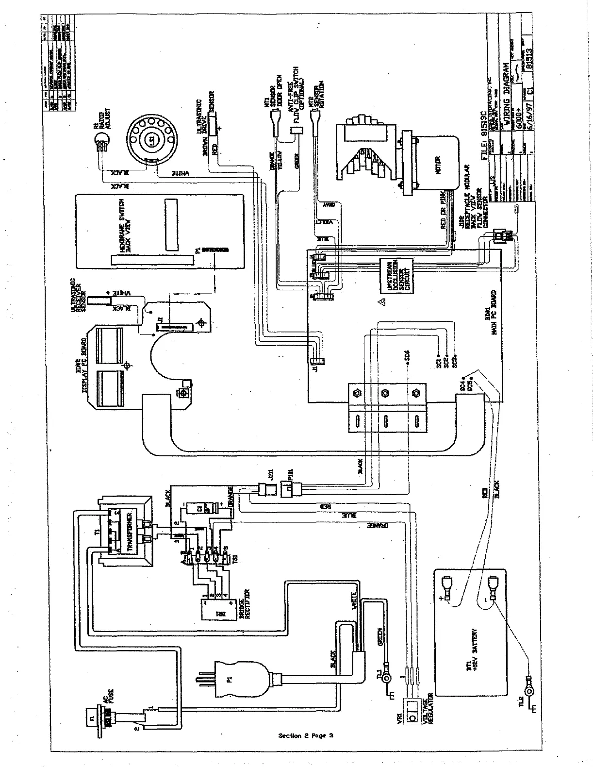
Sigma 6000+ - Wiring Diagram

Sigma 6000+
42 pages
Print Icon
To Next Page IconTo Next Page
To Next Page IconTo Next Page
To Previous Page IconTo Previous Page
To Previous Page IconTo Previous Page
Loading...
CIS
E
Ja
~
79009
JOagyiC
5NIMIA
ツー
SETSIG
LI
Section
2
Page
3
“TINI

Related product manuals