EasyManua.ls Logo

Sime Format 25/60 - Page 5

Sime Format 25/60
Print Icon
To Next Page IconTo Next Page
To Next Page IconTo Next Page
To Previous Page IconTo Previous Page
To Previous Page IconTo Previous Page
Loading...
3
7
1
6
24
2
3
4
18
15
8
28
9
19
20
16
13
14
27
12
22
26
21
17
23
5
25
11
8
28
10
14
G
R
M
C
U
E
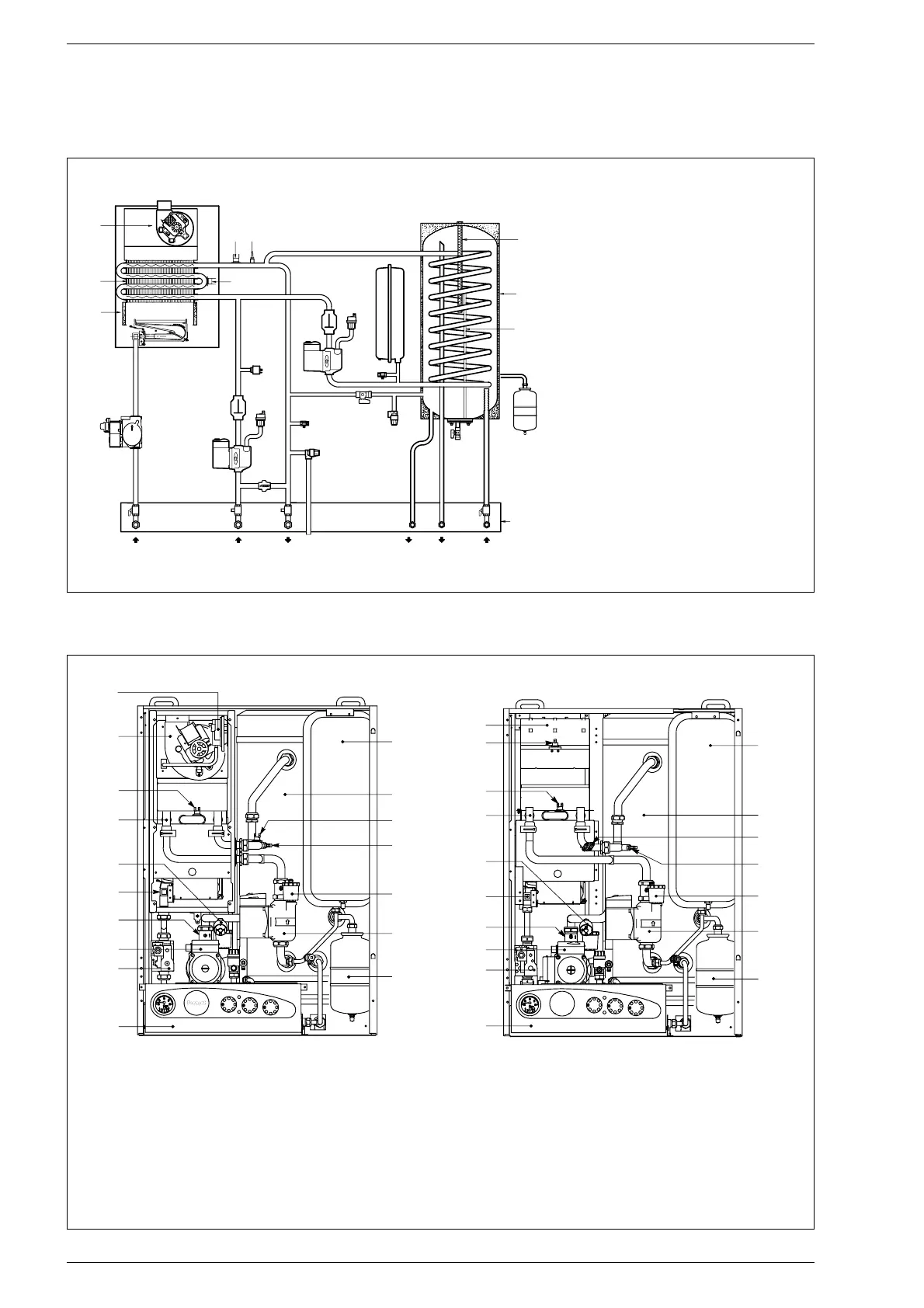
1.4 SCHEMA FUNZIONALE
Fig. 2
LEGENDA
1 Ventilatore (vers. “25/60 BF - 30/60 BF”)
2 Scambiatore acqua-gas
3 Camera combustione
4 Valvola gas
5 Bollitore
6 Sonda riscaldamento (SM)
7 Termostato sicurezza 100°C
8 Valvola sfogo aria
9 Circolatore impianto
10 Circolatore bollitore
11 Vaso espansione
12 Valvola sicurezza bollitore
13 Valvola sicurezza impianto
14 Scarico caldaia
15 Pressostato acqua
16 By-pass automatico
17 Vaso espansione sanitario
18 Rubinetto gas (optional)
19 Rubinetto ritorno impianto (optional)
20 Rubinetto mandata impianto (optional)
21 Rubinetto acqua sanitaria (optional)
22 Rubinetto scarico bollitore
23 Sonda sanitario (SB)
24 Termostato limite 80°C
25 Anodo di magnesio
26 Piastra raccordi (optional)
27 Gruppo riempimento
28 Valvola di ritegno
1.5 COMPONENTI PRINCIPALI
17
16
15
14
13
12
11
1
2
3
4
5
6
7
8
9
10
Fig. 3
17
16
15
14
12
13
11
1
2
3
4
5
6
7
8
9
10
FORMAT 25/60 OFFORMAT 25/60 BF - 30/60 BF
LEGENDA
1 Pannello comandi
2 Valvola gas
3 Circolatore impianto
4 Valvola di ritegno
5 Bruciatore
6 Pressostato acqua
7 Scambiatore acqua-gas
8 Termostato limite 80°C
9 Ventilatore (vers. “BF”)
Termostato fumi (vers. “OF”)
10 Pressostato fumi (vers. “BF”)
Camera fumo (vers. “OF”)
11 Vaso espansione riscaldamento
12 Bollitore ad accumulo
13
Termostato sicurezza 100°C
14 Sonda riscaldamento (SM)
15 Valvola sfogo aria
16 Circolatore bollitore
17 Vaso espansione sanitario

Related product manuals