EasyManua.ls Logo

Sime Format 25/60 - Page 77

Sime Format 25/60
Print Icon
To Next Page IconTo Next Page
To Next Page IconTo Next Page
To Previous Page IconTo Previous Page
To Previous Page IconTo Previous Page
Loading...
75
7
1
6
24
2
3
4
18
15
8
28
9
19
20
16
13
14
27
12
22
26
21
17
23
5
25
11
8
28
10
14
G
R
M
C
U
E
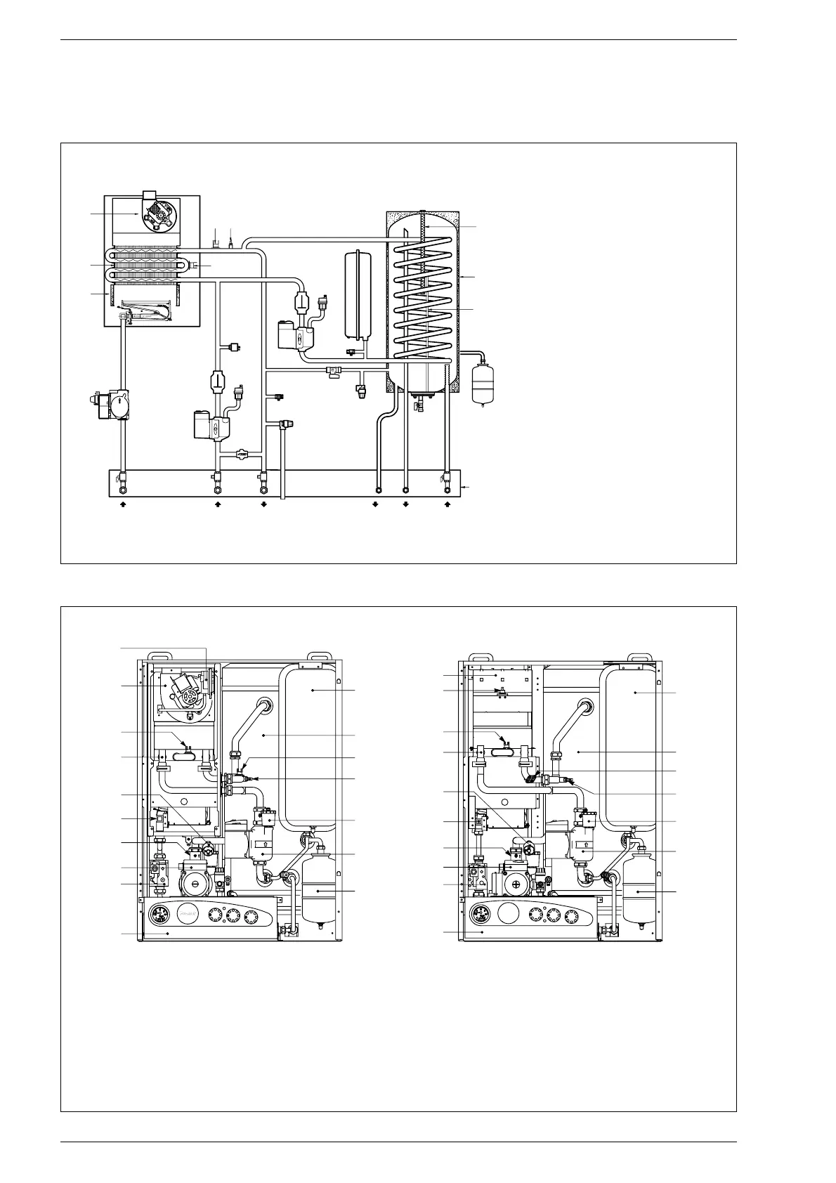
1.4 FUNCTIONAL DIAGRAM
KEY
1 Fan (“25/60 BF - 30/60 BF” versions)
2 Water-gas exchanger
3 Combustion chamber
4 Gas valve
5 D.H.W. tank
6 Heating sensor
7 Safety stat 100°C
8 Air vent valve
9 C.H. pump
10 D.H.W. pump
11 Expansion vessel
12 D.H.W. safety valve
13 Safety valve
14 Boiler drain
15 Water pressure switch
16 Automatic by-pass
17 D.H.W. expansion vessel
18 Gas cock (optional)
19 C.H. return cock (optional)
20 C.H. flow cock (optional)
21 D.H.W. cock (optional)
22 D.H.W. drain cock
23 D.H.W. sensor (SB)
24 Limit stat 80°C
25 Magnesium anode
26 Fixing jig (optional)
27 Filling cock
28 Non return valve
1.5 MAIN COMPONENTS
17
16
15
14
13
12
11
1
2
3
4
5
6
7
8
9
10
Fig. 3
KEY
1 Control panel
2 Gas valve
3 C.H. pump
4 Non return valve
5 Burner
6 Water pressure switch
7 Water-gas exchanger
8 Limit stat 80°C
9 Fan (“BF” version)
Smoke stat (“OF” version)
10 Smoke pressure switch (“BF” version)
Smoke chamber (“OF” version)
11 Expansion vessel
12 D.H.W. storage tank
13 Safety stat 100 °C
14 Heating sensor (SM)
15 Air vent valve
16 D.H.W. pump
17
16
15
14
12
13
11
1
2
3
4
5
6
7
8
9
10
FORMAT 25/60 OFFORMAT 25/60 BF - 30/60 BF
Fig. 2

Related product manuals