EasyManua.ls Logo

Sime FORMAT.zip 5 25 BF TS - Page 58

Sime FORMAT.zip 5 25 BF TS
Print Icon
To Next Page IconTo Next Page
To Next Page IconTo Next Page
To Previous Page IconTo Previous Page
To Previous Page IconTo Previous Page
Loading...
56
IT
ES
PT
GB
CN6
CN2
CN7
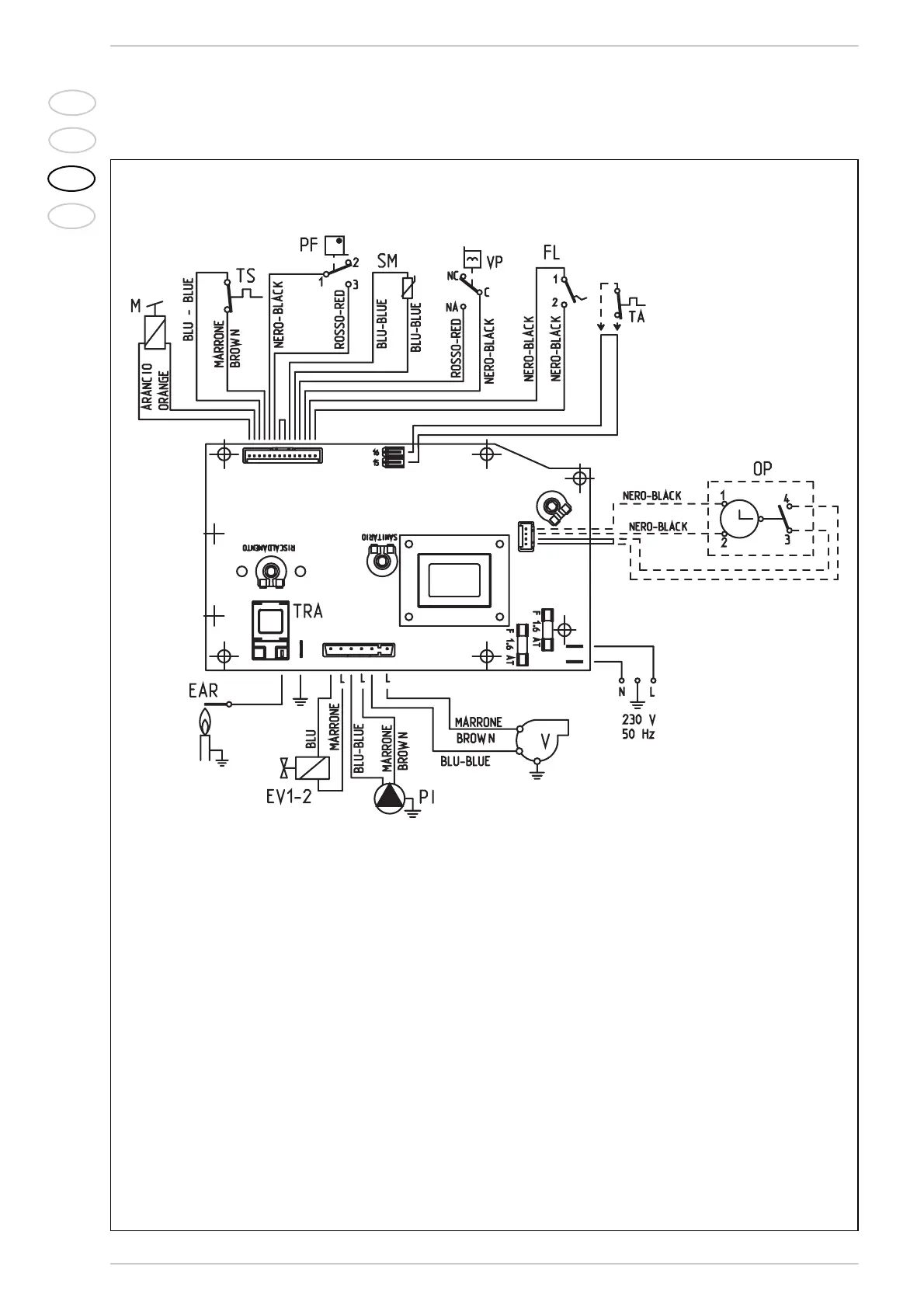
LEGENDA
F Fusível (1.6 AT)
PI Bomba da instalação
EV1-2 Bobina válvula do gás
V Ventilador
PF Pressóstato dos fumos
VP Válvula pressostática
M Modulador
SM Sonda aquecimento
TA Cronotermóstato
EAR
Eléctroco de acendimento/detecção
TRA Transformador de acendimento
TS Termóstato de segurança
FL Fluxóstato
OP
Relógio programador (x GB).
Nota: O cronotermóstato deve ser ligado aos
bornes 15-16 do conector “TA” depois de se
tirado a ponte.
Fig. 13
2.11.3 Esquema eléctrico
CÓDIGOS DAS PEÇAS SOBRESSELENTES
DOS CONECTORES:
CN2 cód. 6299909
CN6 cód. 6299906
CN7 cód. 6299907