EasyManua.ls Logo

Skyjack SJKB-40-XRT - Page 40

Skyjack SJKB-40-XRT
213 pages
Print Icon
To Next Page IconTo Next Page
To Next Page IconTo Next Page
To Previous Page IconTo Previous Page
To Previous Page IconTo Previous Page
Loading...
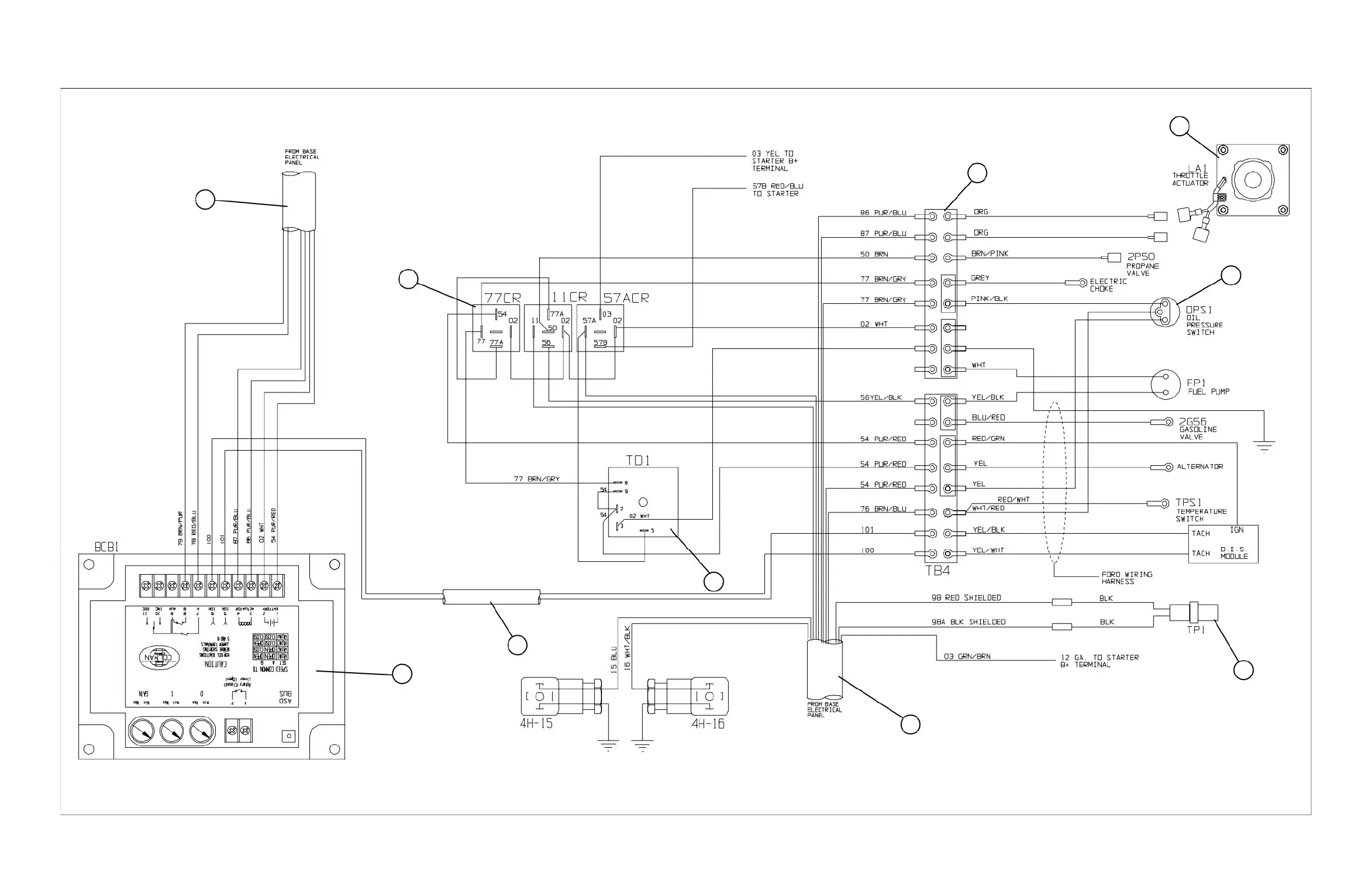
SJKB-40-D, SJKB-40-D/F SECTION 3, Page 17JUN. 1999
FIGURE 3-7. ENGINE WIRING DIAGRAM (Ford Dual Fuel)
9
8
7
6
5
4
3
2
1
MA40-305
10

Table of Contents

Related product manuals