EasyManua.ls Logo

Small HD DP6-SLR - DP6 Diagram

Default Icon
28 pages
Print Icon
To Next Page IconTo Next Page
To Next Page IconTo Next Page
To Previous Page IconTo Previous Page
To Previous Page IconTo Previous Page
Loading...
M"#"$04-"
!
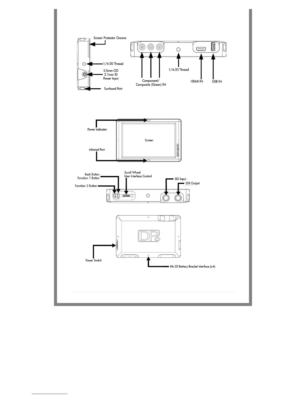
DP6 Diagram
!
!
!
!