EasyManua.ls Logo

Snapper LT145H33HBV - Section 5- Electrical System

Snapper LT145H33HBV
176 pages
Print Icon
To Next Page IconTo Next Page
To Next Page IconTo Next Page
To Previous Page IconTo Previous Page
To Previous Page IconTo Previous Page
Loading...
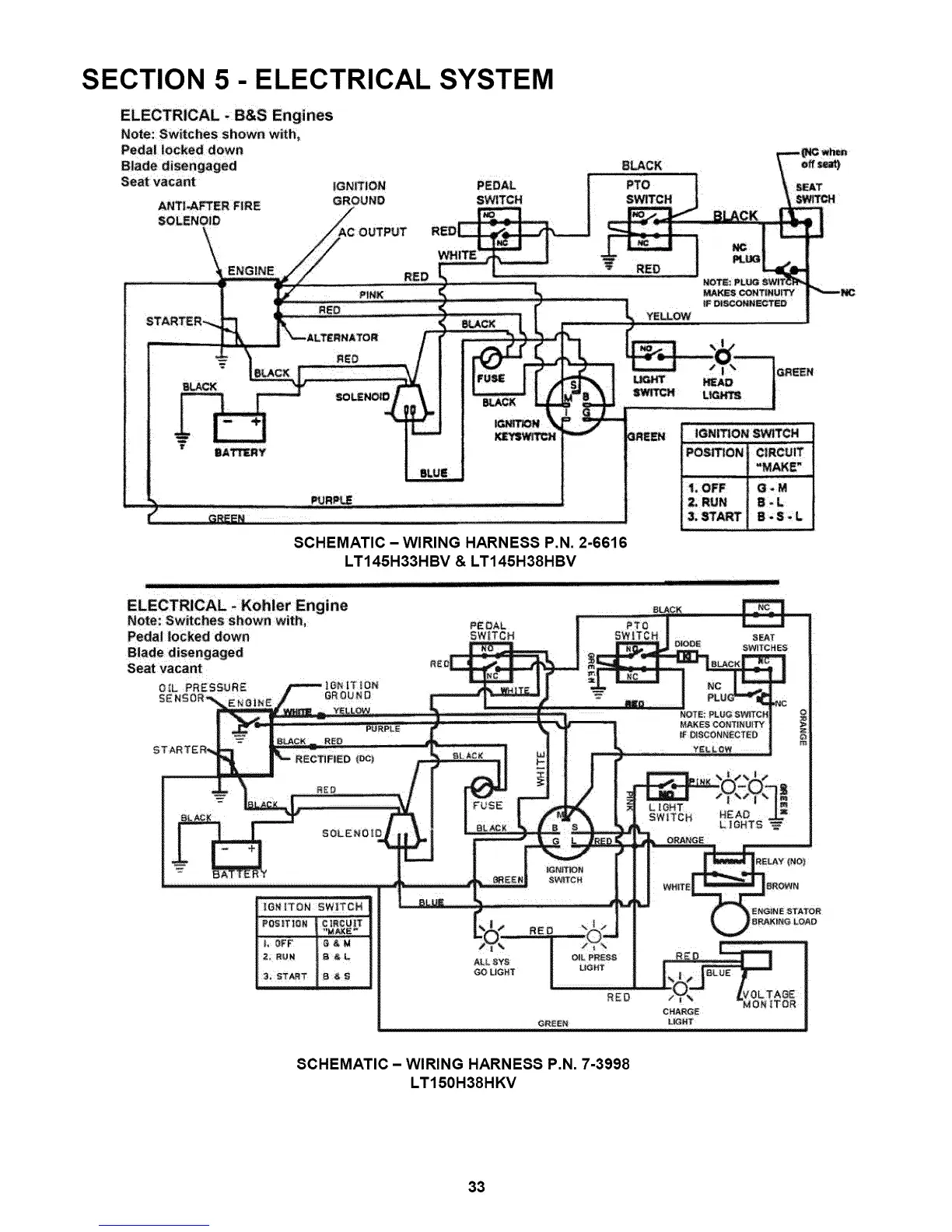
SECTION 5- ELECTRICAL SYSTEM
ELECTRICAL +B&S Engines
Note: Switches shown wi_h,
Pedal locked down
PURP_ ....... ...........
_REEmii_i iiiii¸If-I-
SCHEMATIC - WIRING HARNESS P.N. 2-6616
LT145H33HBV & LT145H38HBV
1+OFF @.M
2; RUN S +L
3, START g+S +L
+=
Note: Switches shown with+
Peda| locked down
GO UCHT
SCHEMATIC- WIRING HARNESS P.N. 7-3998
LT150H38HKV
33

Table of Contents

Related product manuals