EasyManua.ls Logo

Sony SL-5000 - Timer & Power Supply Block Diagram

Sony SL-5000
81 pages
Print Icon
To Next Page IconTo Next Page
To Next Page IconTo Next Page
To Previous Page IconTo Previous Page
To Previous Page IconTo Previous Page
Loading...
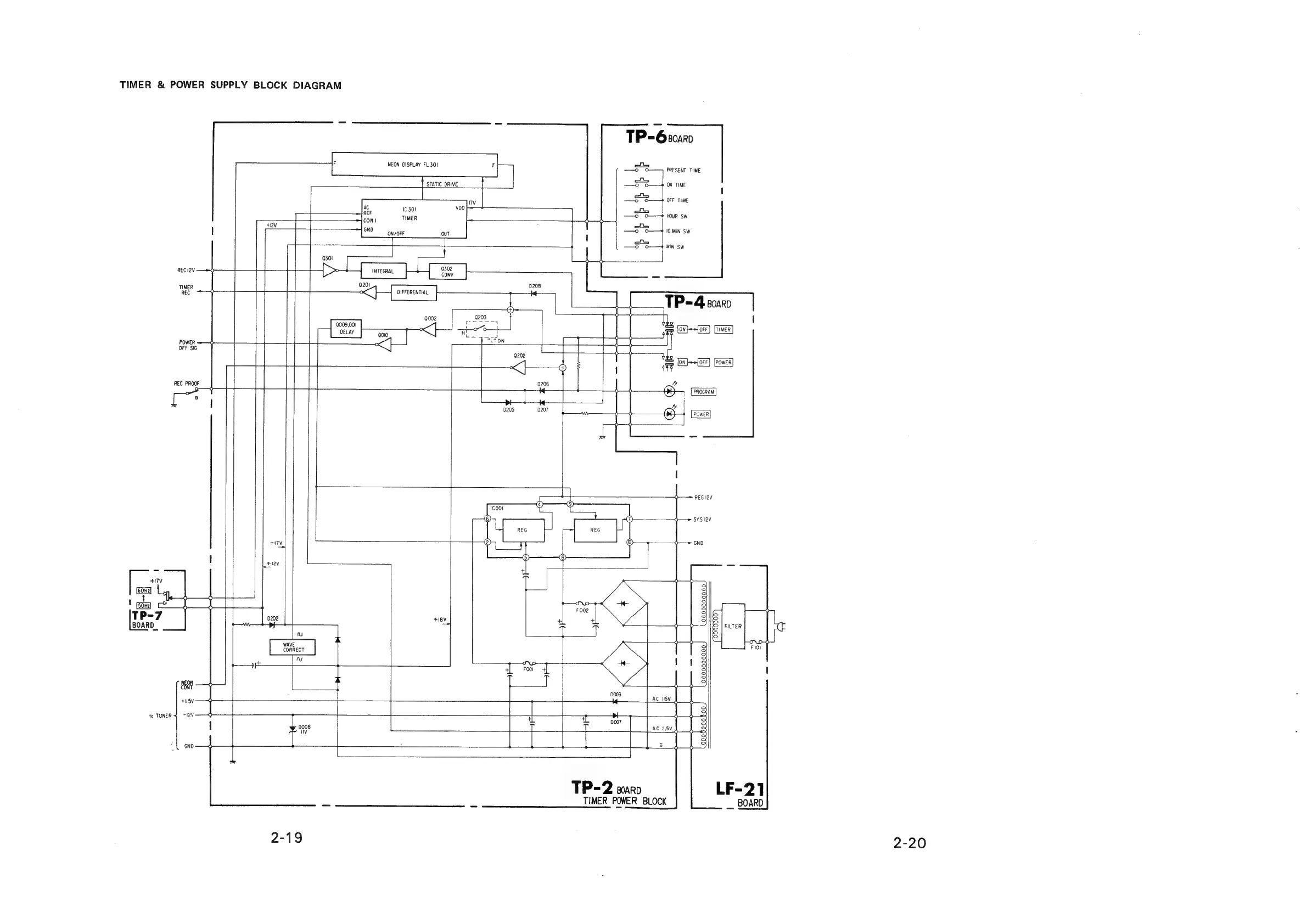
TIMER
&
POWER
SUPPLY
BLOCK
DIAGRAM
REC
i2V
TIMER
REC
POWER
OFF
SIG
REC
PROOF
Oo
°
Sat
+H5V
to
TUNER
4
~!2V
GND
STATIC
DRIVE
'7v
TP-6:0220
P
—O
O——,
PRESENT
TIME
t
—S”
O——4
ON
TIME
P
—o
O—+
OFF
TIME
ae
TIMER
J
Te
ere
a)
ON/OFF
|
—o
o—+4
10MIN
SW
a)
—o
O—+*
MIN
Sw
is
0302
201
0208
DIFFERENTIAL
ce
L|
0002
y
ue
|
009,001
2010
“<<
agp
(ON}~=forr]
[TineR]
§__}
ray
0202
YY
tes
F
[ON}~+[oFF]
[Power]
|
0206
——+—
o—
an
PROGRAM
|
0205
)
a
W——
I_
|
POWER
—_,
ah
=
l
i
I
aul
fu
WAVE
CORRECT
Nw
0008
is
+18V
>
=
yt
F
002
a
ar
ie
7
——=
REG
I2V
0
SYS
lav
o
GND
a)
QEQNQQNQQYYQ
QQNQOOQNQQY
KO
moll
ies
=a
0003
TP=2
soaro
TIMER
POWER
BLOCK
LF-21
_
BOARD
2-20

Related product manuals