EasyManua.ls Logo

Stealth PINNACLE - Page 15

Stealth PINNACLE
105 pages
Print Icon
To Next Page IconTo Next Page
To Next Page IconTo Next Page
To Previous Page IconTo Previous Page
To Previous Page IconTo Previous Page
Loading...
16
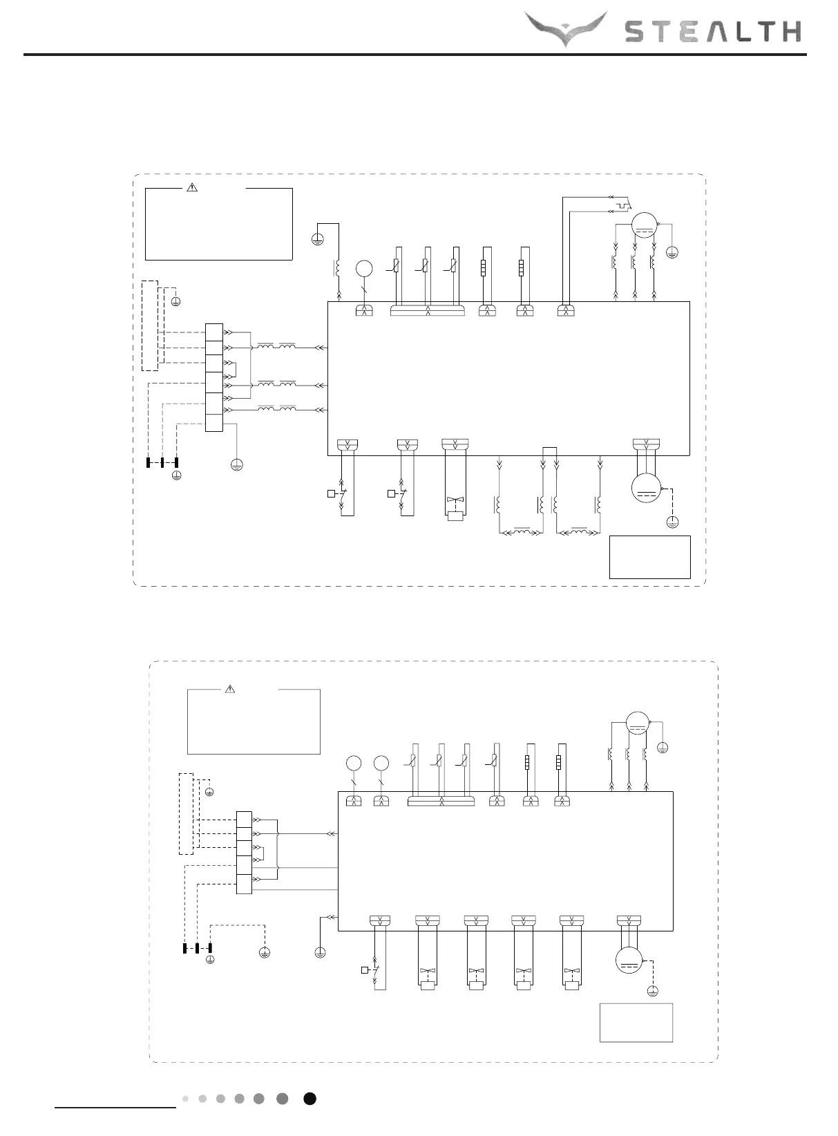
Technical Information
Service Manual
Outdoor Unit
60000706049303
*
03D
RU03D
3OHDVHGRQWWRXFKDQ\
HOHFWURQLFFRPSRQHQWRU
WHUPLQDOZKHQWKHPDFKLQHLV
UXQQLQJVWRSSLQJRUKDVEHHQ
SRZHUHGRIIIRUOHVVWKDQ
PLQXWHVWRSUHYHQWWKHULVN
RIHOHFWULFVKRFN
:$51,1*
%8
/
/
/
(
<(*1
*
/
/1
/
5($&725
/ /
<( :+
*1<(*1
<(*1
*
/
/
%8
%1
%.
5,1*
/
%.%1
0$*1(7,&
*
7(50,1$/
%/2&.
*1<(*1
%1
,1'22581,7
;7
:+%8
%.
5'%1
:+%8
32:(5
/ /
02725
/
.
.
.
$3
5'
$&1
$&/
/3
/1
/
7979
9$/9(
:$<
<9
:$<
/ /
5,1*
0$*1(7,&
/
29(5/2$'3527(&725
&1
<(*1
:8
9
*
*
57 57 57
0
5'
*
2)$1'&
29&&203
5'
6$7
&203
&203
8%(<
7(036(1625
28778%(
2875220
7(036(1625
(;+$867
7(036(1625
<(*1
*
)$1
35,17('&,5&8,7%2$5'
5($&725
8
9
:
/

&20
(+
%27720
+($7/+($7/
%$1'+($7(5
&2035(6625
(+
%$1'+($7(5
+33
35(6685(
6:,7&+
+,*+
+3
(;3$16,219$/9(
(/(&7521,&
(.9
(9
+33
+3
+,*+
6:,7&+
35(6685(
+:+:2*2*
%1%8
/
/
1
03D
3 3
127(
0RWRUJURXQGRQO\
DSSOLHVWRWKH
LURQVKHOOPRWRU
600007001457
3
*1<(*1
:$51,1*
3OHDVHGRQWWRXFKDQ\
HOHFWURQLFFRPSRQHQWRU
WHUPLQDOZKHQWKHPDFKLQHLV
UXQQLQJVWRSSLQJRUKDVEHHQ
SRZHUHGRIIIRUOHVVWKDQ
PLQXWHVWRSUHYHQWWKHULVN
RIHOHFWULFVKRFN
*
%8
%1
%.
%.%1
%/2&.
*
7(50,1$/
*1<(*1
%1
,1'22581,7
;7
:+%8
%.
5'%1
:+%8
32:(5
/ /
02725
.
.
.
1
$&/
9797
9$/9(
:$<
<9
:$<
/ /
5,1*
0$*1(7,&
/
76(1625
<(*1
:98
*
*
57 57 57
0
5'
*
2)$1
&203
&203
<(%8
7(036(1625
28778%(
2875220
7(036(1625
(;+$867
7(036(1625
<(*1
*
)$1
$3
35,17('&,5&8,7%2$5'
8
9
:

&20,11(5
(+
%27720
+($7& +($7%
%$1'+($7(5
&2035(6625
(+
%$1'+($7(5
+33
35(6685(
6:,7&+
+,*+
+3
(/(&7521,&
(;3$16,219$/9(%
(.9
)%
:+:+
/
/
1
6(1625
.
57
7(036(1625
68&7,21
3(
<(*1
*
(/(&7521,&
(;3$16,219$/9($
(.9
)$
%8%8
&1
<9
%8%8
&1
<9
%8%8
&1
<9
35(6685(
:$<9$/9(
/2:
35(6685(
:$<9$/9(
+,*+
%8
:$<
9$/9(
0$.(83
ZKLWH EOXH UHGJUHHQ
%. %.:+
127(
0RWRUJURXQGRQO\
DSSOLHVWRWKH
LURQVKHOOPRWRU
SC-36ZPL-HP230/SC-36WPL-HP230

Related product manuals