EasyManua.ls Logo

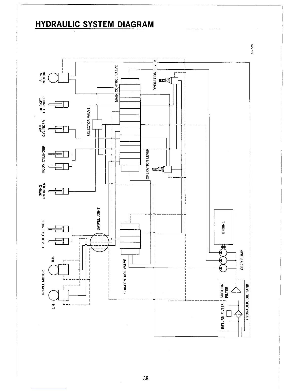
Takeuchi TB36 - TB36 Hydraulic System Diagram

Takeuchi TB36
60 pages
Print Icon
To Next Page IconTo Next Page
To Next Page IconTo Next Page
To Previous Page IconTo Previous Page
To Previous Page IconTo Previous Page
Loading...

Table of Contents

Related product manuals