EasyManua.ls Logo

Teac MT-20D-IO - Page 13

Teac MT-20D-IO
253 pages
Print Icon
To Next Page IconTo Next Page
To Next Page IconTo Next Page
To Previous Page IconTo Previous Page
To Previous Page IconTo Previous Page
Loading...
\.i.l
o
....
\.i.l \.i.l
I I
........
I
....
I
PCBA
INTERFACE
CoNrROL-
- - - - - - - --l
I
r
PCBADRiVE
CoNTRoL-
- - - - -
--1
I
II
I
RD
I
~~rH~
______
~--
____
~I
____
--
__
~
I
I
READ
HEAD
READ
I I
I I
CPU
8bll
I
I
I
INDICAlOR,
fRDN~
I
I
I
I
I
MOTOR.
REV
I
MOTOR
fWD
I
I
I
I
WRITE
a
ERASE
TRO/2
RMDDE
WD
EelK
TR
012
TR
I/~
TR
0
~y
'---------'
DSO
TSI
I I
I I
I I
I I
, I
I
I
I
I
I
I
I
WRITEIREAD
1-+
CONTROL
~_f_t_..l;TS""'-O--+_---_t_-_+-__i
1/0
PORTS
1-+
CONTROL
a
SERVO
GO
fWD
HIS
lOK
I I
I I
I I
I I
I I
I I
L-
________
J---------il------II-~R
fPT
ACK
ClD
COUNTER
TIMER
DMAC
RAM
INTERFACE
CONTROL
I
I
I
I
I
I
I
I
I
I
I
I
I
I
I
I
I
I
I
I
I
I
c:T'
I-'
o
n
?;'
~
9i
:t:
ONl
REQ
RST
I--f--
XfR
8=:
1
ACK
RDY
EXC
12\1
OV
I I
L-----t--t.--
--
--
__
J
L-...
___
....
~
DIA
I
ov
I
L
___________________
J
POWER
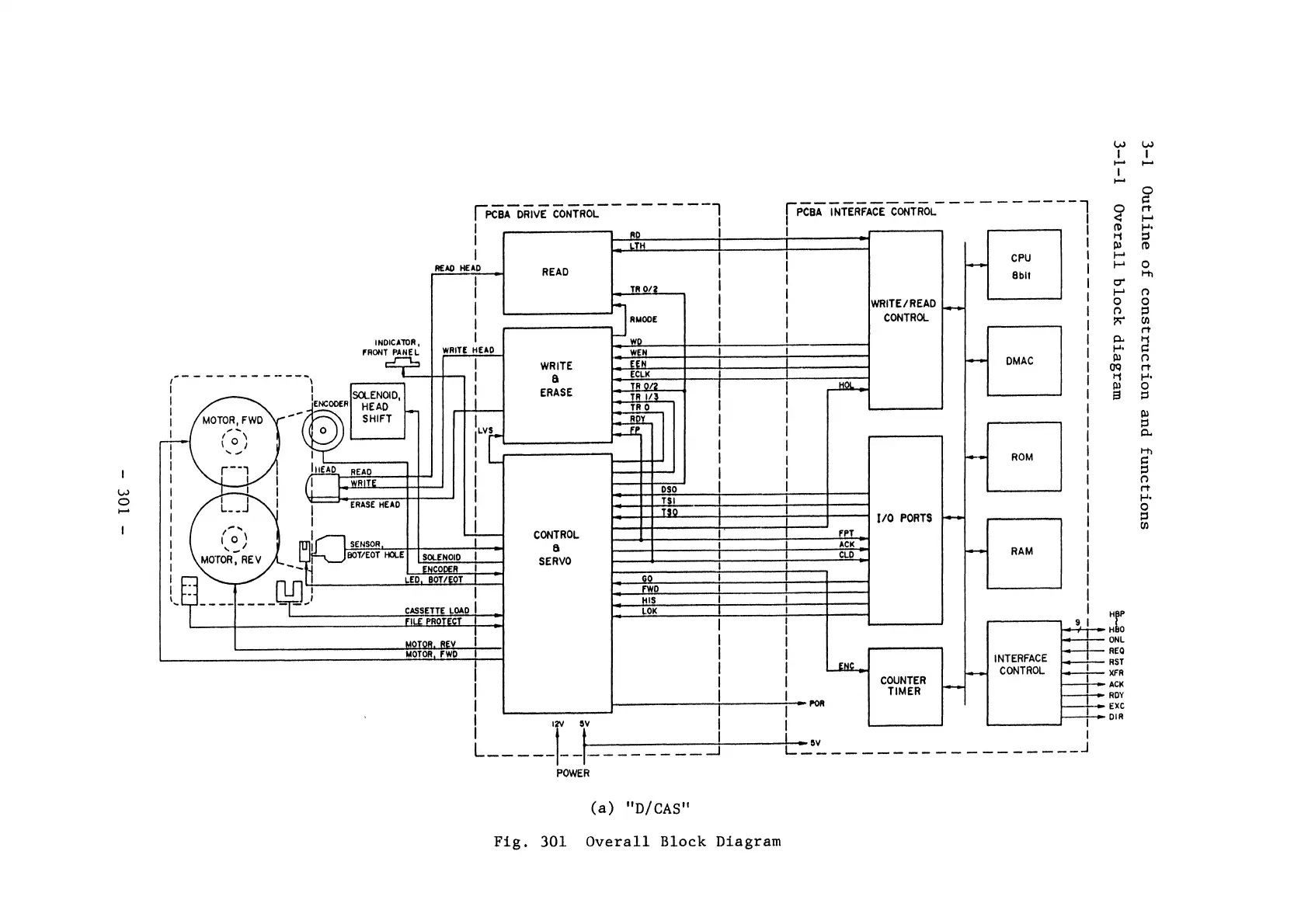
(a)
"D/CAS
II
Fig.
301
Overall
Block
Diagram

Related product manuals