EasyManua.ls Logo

Technics SX-PR1000 - Page 125

Technics SX-PR1000
125 pages
Print Icon
To Previous Page IconTo Previous Page
To Previous Page IconTo Previous Page
Loading...
1
2
3
4
5
6
1
2
3
4
5
JK2
JK1
HEADPHONE1
HEADPHONE2
SEL4214RLC05
D2
+15
+15
-15
E
MSNS
MIC
LEDK
LEDA
E
HPL
HPR
HPS
-15
CN3
CN2
POWER
INDICATOR
JK3
MIC
C6
(OP.AMP)
0.1
R10
68K
R11
2.2K
C7
50N1
VR1
QRVG09A02B54
IC1
M5218AL
Q1
2SC1815TPE2
R9
22K
-VCC
+VCC
1 3 4
5678
2
+15
-15
R8 100K
C5 47P
R12
1.5K
R7
2.2K
D1
MA165TA5VT
N
R6
4.7K
C4
50N1
N
R13
2.2K
E1
C8
16V47
R1 47
C11
50N1
R5
100K
L2
130uHx3
L1
130uHx3
C1
0.047
C9
0.0068
C10
0.1
N
5
4
2
3
7
8
1
5
4
2
3
7
8
1
R2 47
R3 47
CN4
R4 47
C2
0.047
C3
0.1
1
2
3
F
F
F
F
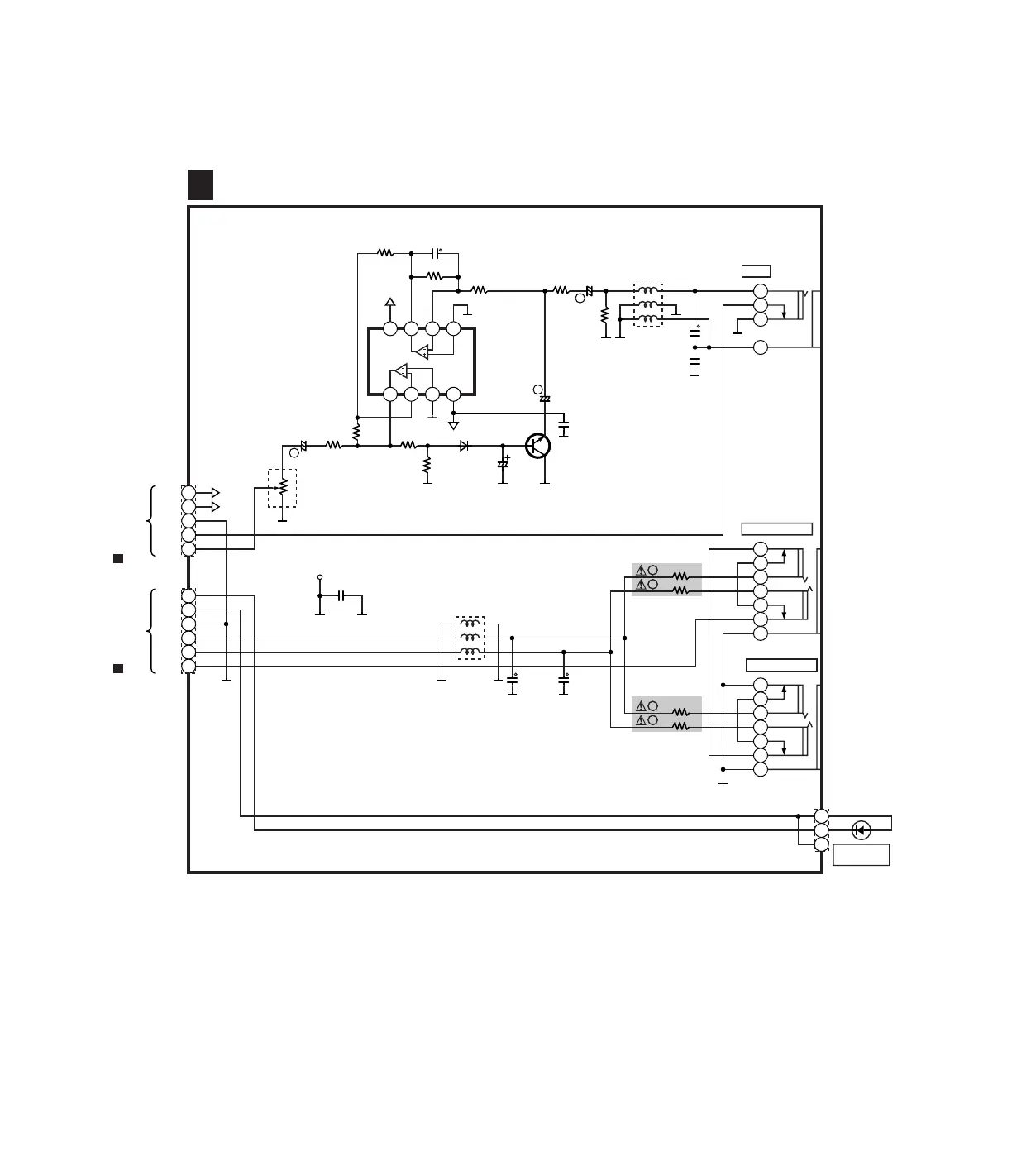
JACK2 CIRCUIT
K
SCHEMATIC DIAGRAM-34
TO MAIN3/4 CIRCUIT
(CN201) ON SCHEMATIC
DIAGRAM 12
A
TO AS CIRCUIT
(CN3) ON SCHEMATIC
DIAGRAM 16
B
SX-PR1000
JACK2 SCHEMATIC DIAGRAM

Related product manuals