EasyManua.ls Logo

Telefunken TKP2198USM - Application Hints

Telefunken TKP2198USM
69 pages
Print Icon
To Next Page IconTo Next Page
To Next Page IconTo Next Page
To Previous Page IconTo Previous Page
To Previous Page IconTo Previous Page
Loading...
STMicroelectronics Confidential 5/14
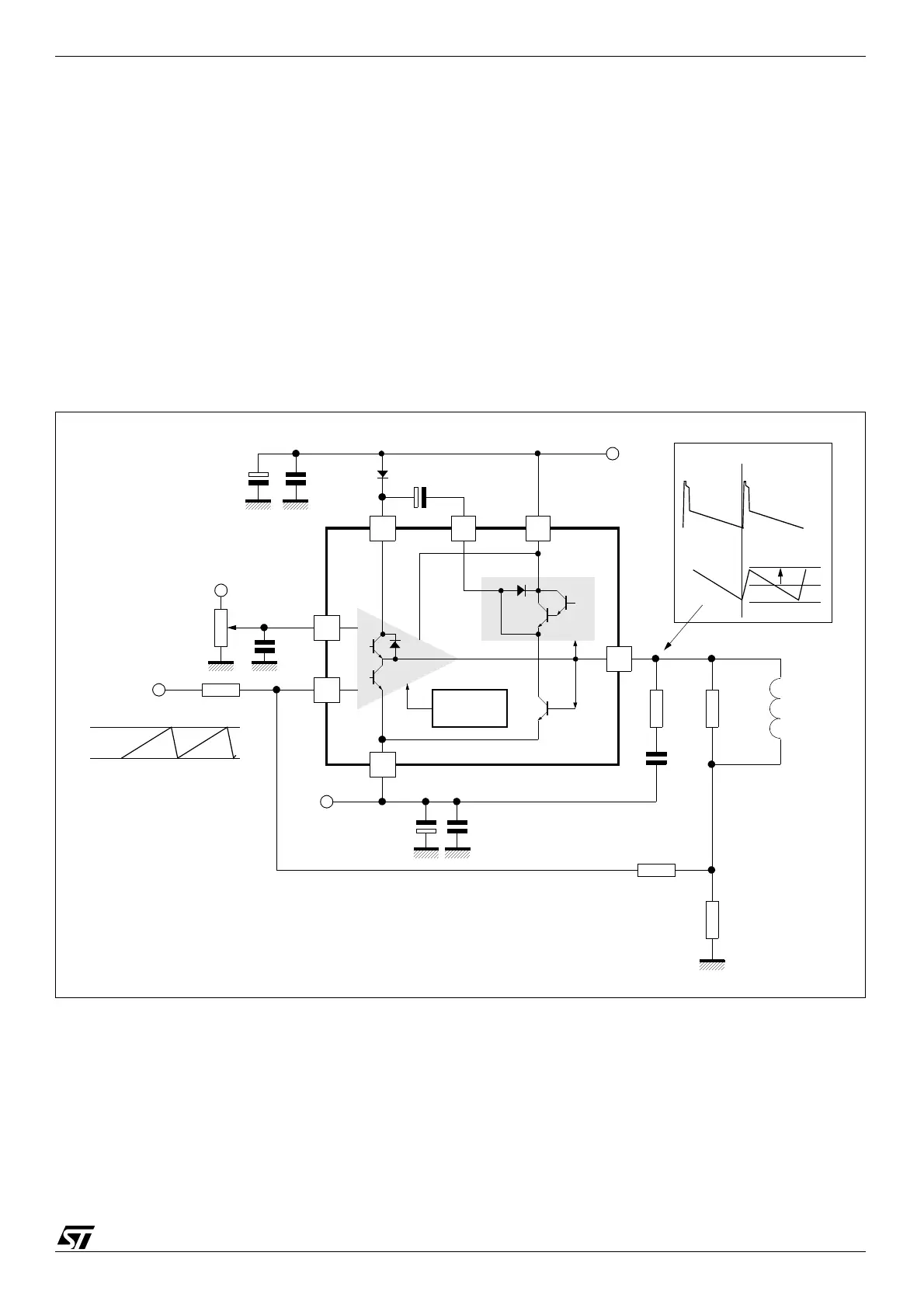
STV8172A Application Hints
4 Application Hints
The yoke can be coupled either in AC or DC.
4.1 DC-coupled Application
When DC coupled (see Figure 4), the display vertical position can be adjusted with input bias. On
the other hand, 2 supply sources (V
S
and -V
EE
) are required.
A Stand-by state will be reached by switching OFF the positive supply alone. In this state, where
both inputs are the same voltage as pin 2 or higher, the output will sink negligible current from the
deviation coil.
4.1.1 Application Hints
For calculations, treat the IC as an op-amp, where the feedback loop maintains V
1
= V
7
.
Figure 4: DC-coupled Application
R3
+Vs
R2
R1
Rd(*)
Yo ke
Ly
Vertical Position
Adjustment
-V
EE
Vref
(*) recommended:
Ly
50ms
------------- R d
Ly
20ms
-------------<<
0.1µF
0.1µF
C
F
(47 to 100µF)
Power
Amplifier
Flyback
Generator
Thermal
Safety
470µF
470µF
Output
Current
Output
Voltage
I
p
7
32
5
6
1
4
V
M
V
m
+
-
0.22µF
1.5W

Related product manuals