EasyManua.ls Logo

Thor Kitchen HIM1555BLK - COMPONENT LOCATIONS

Thor Kitchen HIM1555BLK
19 pages
Print Icon
To Next Page IconTo Next Page
To Next Page IconTo Next Page
To Previous Page IconTo Previous Page
To Previous Page IconTo Previous Page
Loading...
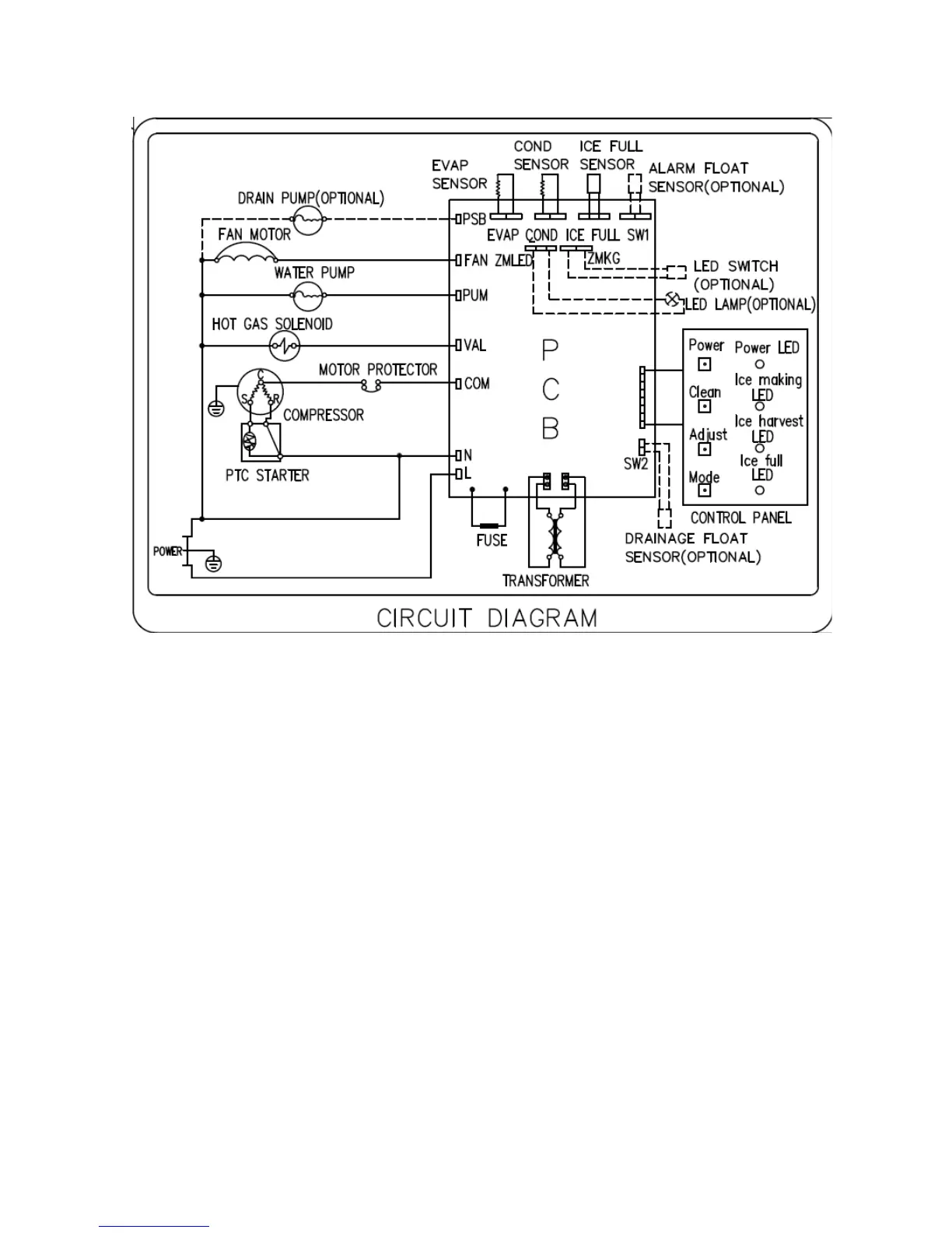
Circuit Diagram :
5

Other manuals for Thor Kitchen HIM1555BLK