EasyManua.ls Logo

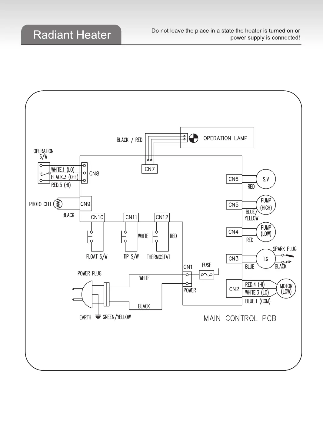
TigerKing SF-2 - Electric Circuit Diagram

TigerKing SF-2
9 pages
Print Icon
To Next Page IconTo Next Page
To Next Page IconTo Next Page
To Previous Page IconTo Previous Page
To Previous Page IconTo Previous Page
Loading...
6
Electric circuit diagram

Related product manuals